EasyManua.ls Logo

Siemens SICAM - Enhanced Fault Validation and Fault-Reset Function

Siemens SICAM
174 pages
Print Icon
To Next Page IconTo Next Page
To Next Page IconTo Next Page
To Previous Page IconTo Previous Page
To Previous Page IconTo Previous Page
Loading...
Enhanced Fault Validation and Fault-Reset Function
The enhanced fault validation provides an additional functionality by detecting the absence of voltage or
current and enables a delay of the fault indication and fault reset.
The fault can be detected and reset by additionally configuring the following timers:
Timer Description
T1 Monitoring period for fault validation
T2 Absence of voltage and current monitoring time
T3 Auto reset time after resumption of voltage or current
When the system phase current exceeds the set current thresholds (I>, low-set or I>>, high-set) and persists
for the defined time (tI>), the device starts monitoring the pickup time (T1). When the fault is isolated, the
system voltage/current drops. When this condition is reached, the device monitors the absence of voltage for a
time T2 for the drop in voltage or current as long as it reaches values below 6 kV (phase-to-ground) or 5 A
respectively. The fault is indicated if the absence of voltage or current persists until the timer T2 elapses
(T2<T1).
For the ground fault, configure the threshold for the neutral-point displacement voltage (V
NG
>) and the
ground current (I
N
>). If the threshold exceeds the setting and the fault persists for the times tI
N
> and tV
NG
>,
the device indicates the ground fault based on the timers T1 and T2.
If the timer T3 is configured, then the auto reset of the fault indication occurs after the resumption of voltage
or currents. The device monitors if the voltages or currents of the system increase for this time period T3
above 6 kV or 5 A respectively. After elapse of the set time, the device resets the fault indication.
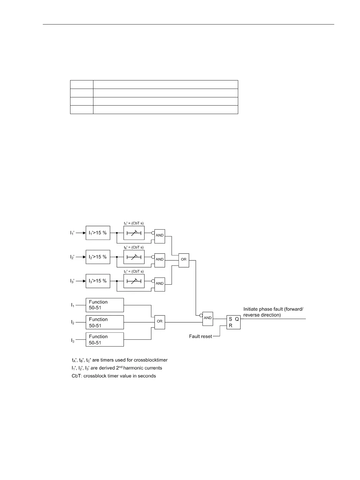
The following logic diagrams illustrates the fault-detection initiation and fault reset.
[lo_sfcmfaultdetect-reset, 2, en_US]
Figure 4-4
Logic Diagram for Fault-Detection Initiation and Fault Reset
4.1.4
Device Functions
4.1 Description
SICAM, Feeder Condition Monitor, Manual 33
E50417-H8940-C580-A4, Edition 03.2019

Table of Contents

Related product manuals