EasyManua.ls Logo

ABB COMMANDER 351 - Level 7 - Analog Inputs

ABB COMMANDER 351
104 pages
Print Icon
To Next Page IconTo Next Page
To Next Page IconTo Next Page
To Previous Page IconTo Previous Page
To Previous Page IconTo Previous Page
Loading...
43
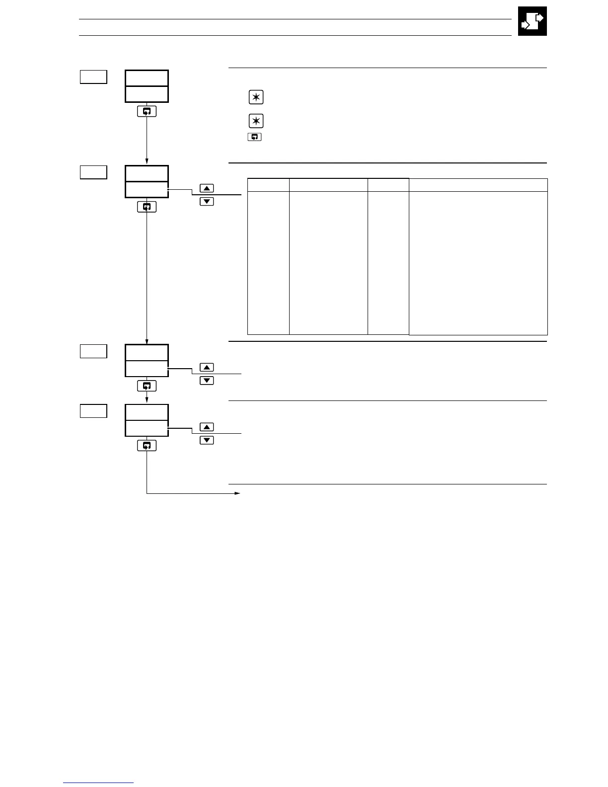
4.3 Level 7 Analog Inputs 7.00...7.03
Level 7 Analog Inputs
Note 1. Refer also to Rear Foldout/Table A, Template Applications.
Note 2. To select this frame from anywhere in this page, press the
key for a few seconds.
Analog Input 1 (I/P1) Type & Electrical Range
Temperature Units (I/P1)
C THC/PT100 readings displayed in °C
F THC/PT100 readings displayed in °F
Decimal Places (Engineering Range, I/P1)
0 XXXX
1 XXX.X
2 XX.XX
3 X.XXX
Continued…
4 CONFIGURATION MODE
InPt
LEV.7
7.00
0
dP.1
7.03
C
UNt.1
7.02
2
tYP.1
7.01
•1
•1 Displayed only if THC or RTD input types are selected
yalpsiDnoitpircseDyalpsiDnoitpircseD
FFO
desUtoN
P
DTR001TP
b
BepyTCHT
1
Am02ot0
E
EepyTCHT
2
Am02ot4
J
JepyTCHT
3
V5ot0
K
KepyTCHT
4
V5ot1
L
LepyTCHT
6
Vm05ot0
N
NepyTCHT
7
reziraeniltoorerauqsAm02ot4
r
RepyTCHT
8
2/3rewopAm02ot4
S
SepyTCHT
9
2/5rewopAm02ot4
t
TepyTCHT
U
motsuC

Table of Contents

Related product manuals