EasyManua.ls Logo

Carrier C708 - Refrigeration Schematic

Carrier C708
148 pages
Print Icon
To Next Page IconTo Next Page
To Next Page IconTo Next Page
To Previous Page IconTo Previous Page
To Previous Page IconTo Previous Page
Loading...
47
Models C708/C709/C716/C717
Systems, Controls and Operations
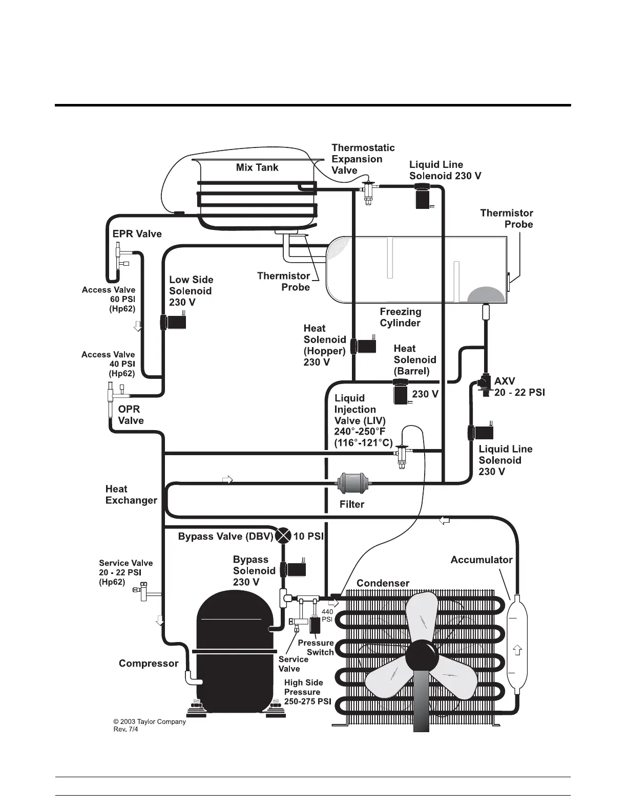
Refrigeration Schematic

Table of Contents

Related product manuals