EasyManua.ls Logo

GE Multilin 850 - Page 487

GE Multilin 850
616 pages
Print Icon
To Next Page IconTo Next Page
To Next Page IconTo Next Page
To Previous Page IconTo Previous Page
To Previous Page IconTo Previous Page
Loading...
CHAPTER 4: SETPOINTS CONTROL
850 FEEDER PROTECTION SYSTEM – INSTRUCTION MANUAL 4–355
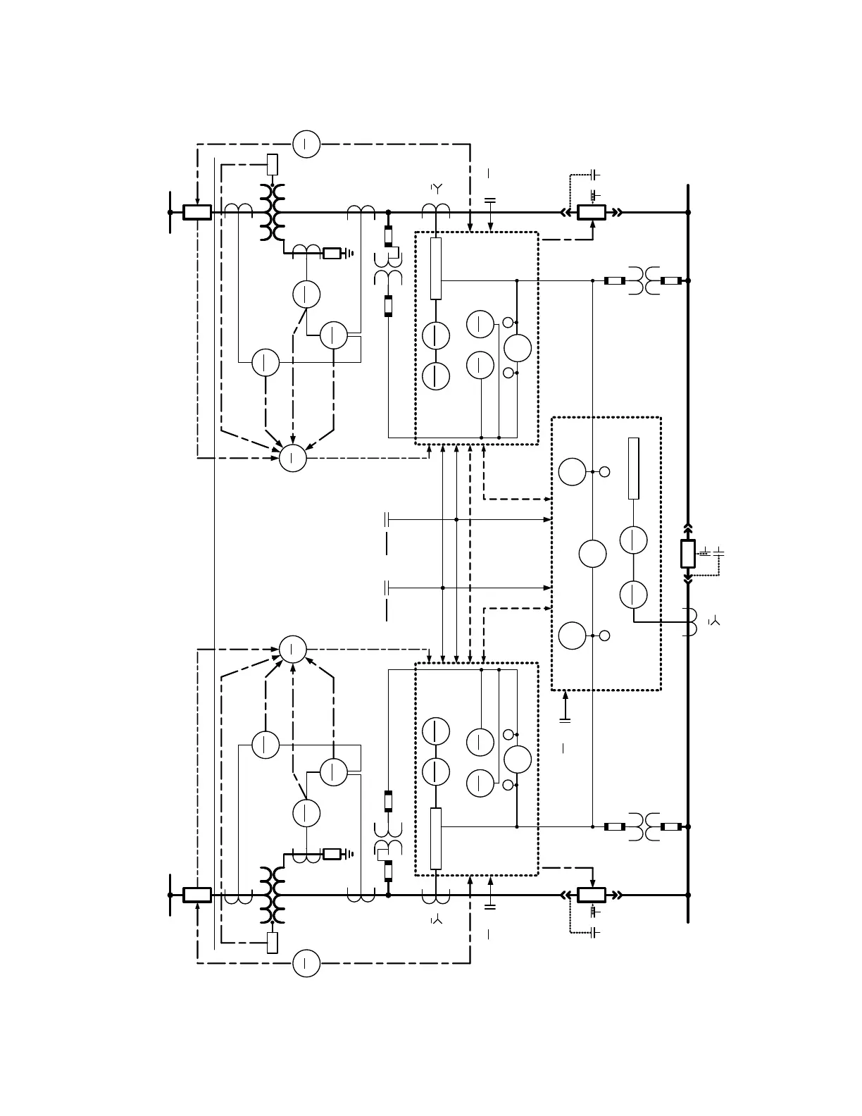
Figure 4-156: Transfer Scheme One-Line Diagram
Ι
1
3
33
LS
R
51G
T1
87N
T1
87N
T1
86
T1
63
50P-1
51P-1
50N-1
51N-1
27-1
Time
27-1
Inst
25-1
METERING
94
1
52 a
33
LS
850-1
52 a
25-3
50P-3
51P-3
50N-3
51N-3
27R-1 27R-2
850-3
V
V
BUS
BUS
LINE
LINE
METERING
V V
T1
N/C
N/O
SOURCE Ι
*
*
1(φ-φ or φ-G)
OR 2 (φ-φ)OR3(φ-G)
1(φ-φ or φ-G)
OR 2 (φ-φ)
OR 3 (φ-G)
3
43
Local/Rem
43
Local/Rem
*
*
*
*
= OPTIONAL
43/10
1,2,3
43/83
BLOCK
TRANSFER
SCHEME
LOGIC
Dead
Bus
Dead
Line
(Dead Bus
Max Volts )
(Dead Line
Max Volts )
*
ΙΙ
2
R
51G
T2
87N
T2
87N
T2
86
T2
63
50P-2
51P-2
50N-2
51N-2
27-2
Time
27-2
Inst
25-2
METERING
94
2
52 a
33
LS
850-2
V
V
BUS
LINE
T2
N/C
SOURCE ΙΙ
*
*
1(φ-φ or φ-G)
OR 2 (φ-φ)OR3(φ-G)
1(φ-φ or φ-G)
OR 2 (φ-φ)
OR 3 (φ-G)
3
43
Local/Rem
*
1(φ-φ or φ-G)
1(φ-φ or φ-G)
OR 2 (φ-φ)
OR 3 (φ-G)
2(φ-φ)OR3(φ-G)
3
(Remote Sources)
Transformer may
not be present
}{

Table of Contents

Related product manuals