EasyManua.ls Logo

Husqvarna 2009 TE 310 - Page 281

Husqvarna 2009 TE 310
412 pages
Print Icon
To Next Page IconTo Next Page
To Next Page IconTo Next Page
To Previous Page IconTo Previous Page
To Previous Page IconTo Previous Page
Loading...
M.11Part. N. 8000 H0368 (09-2008)
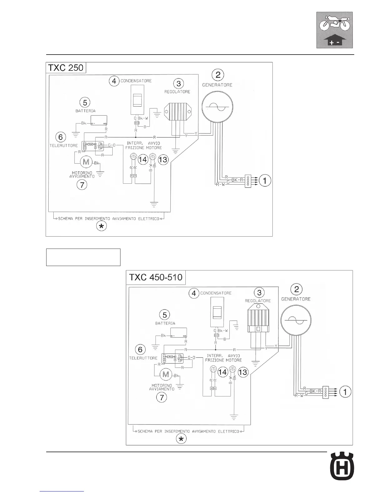
ELECTRIC SYSTEM, DIGITAL INSTRUMENT
For the key to electrical cables
see pages M.4÷M.5.

Table of Contents

Related product manuals