EasyManua.ls Logo

Interroll DL Series - Connections in the Terminal Box

Default Icon
64 pages
Print Icon
To Next Page IconTo Next Page
To Next Page IconTo Next Page
To Previous Page IconTo Previous Page
To Previous Page IconTo Previous Page
Loading...
Version 1.2 (08/2022) en
Translation of original operating instructions 25 of 64
Product information of DL series asynchronous 3-phase
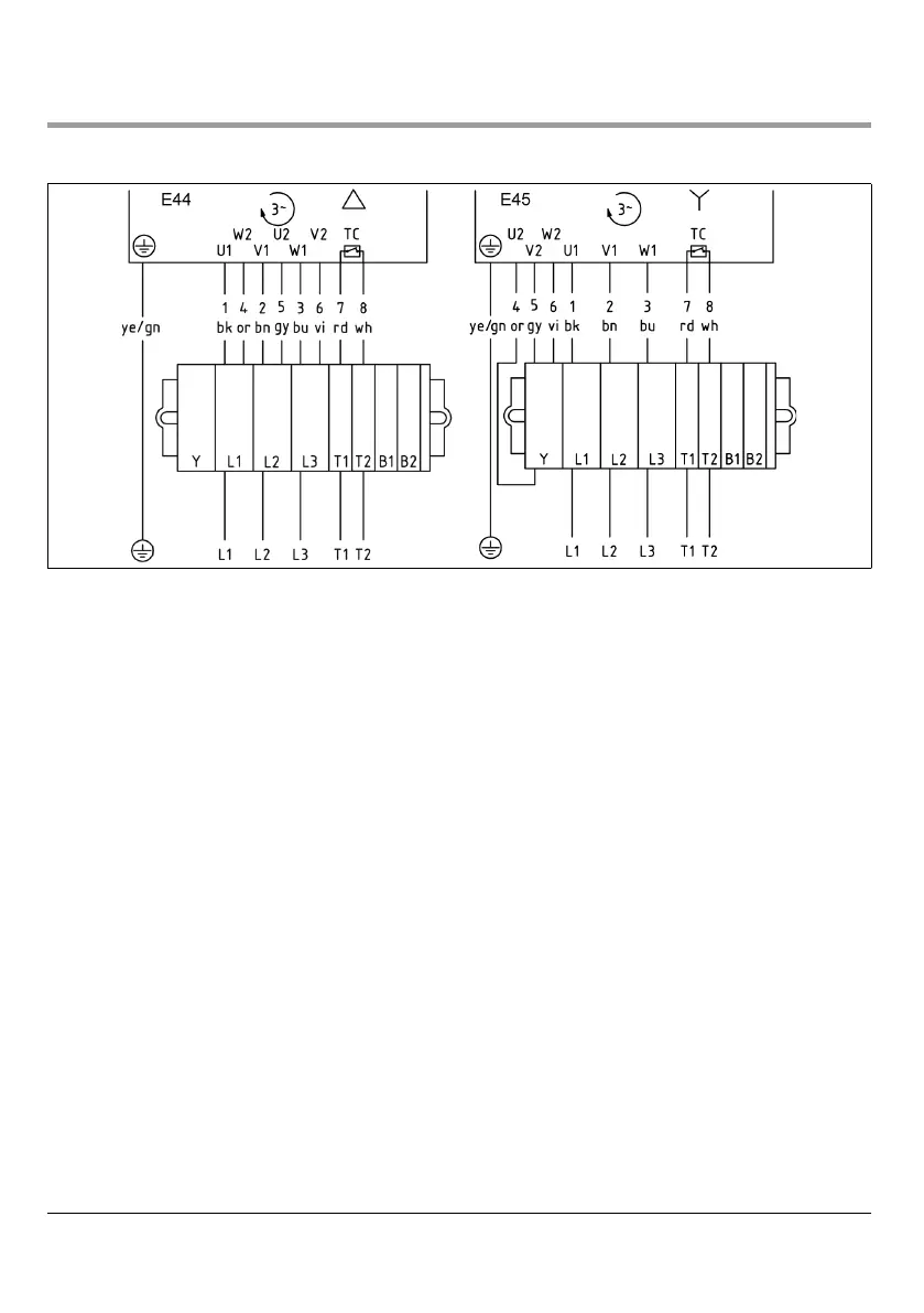
5.3.2 Connections in the terminal box
3-phase, 9-core cable, winding for 2 voltages, delta or star connection
Delta connection: Low voltage Star connection: High voltage
Maximum torque for terminal box cover screws: 1.5 Nm

Table of Contents