EasyManua.ls Logo

Komatsu 830E - Operation

Komatsu 830E
783 pages
Print Icon
To Next Page IconTo Next Page
To Next Page IconTo Next Page
To Previous Page IconTo Previous Page
To Previous Page IconTo Previous Page
Loading...
D2-10 24 VDC Electric Supply System D02023
24 VDC ELECTRIC STARTER SYSTEM
(WITH PRELUBE)
The Komatsu SSDA16V160 engine includes an
engine pre-lubrication system designed to reduce
wear due to dry starts.
The prelube system automatically, safely and
quickly fills filters and all oil passages prior to crank-
ing at each engine startup. In addition, the system
prevents startup if no oil is present in the engine.
The prelube system includes:
Remote mounted 24VDC powered pump
Timer solenoid
Oil pressure switch
Oil suction line
Oil outlet line
Check valve
Electrical harness.
OPERATION
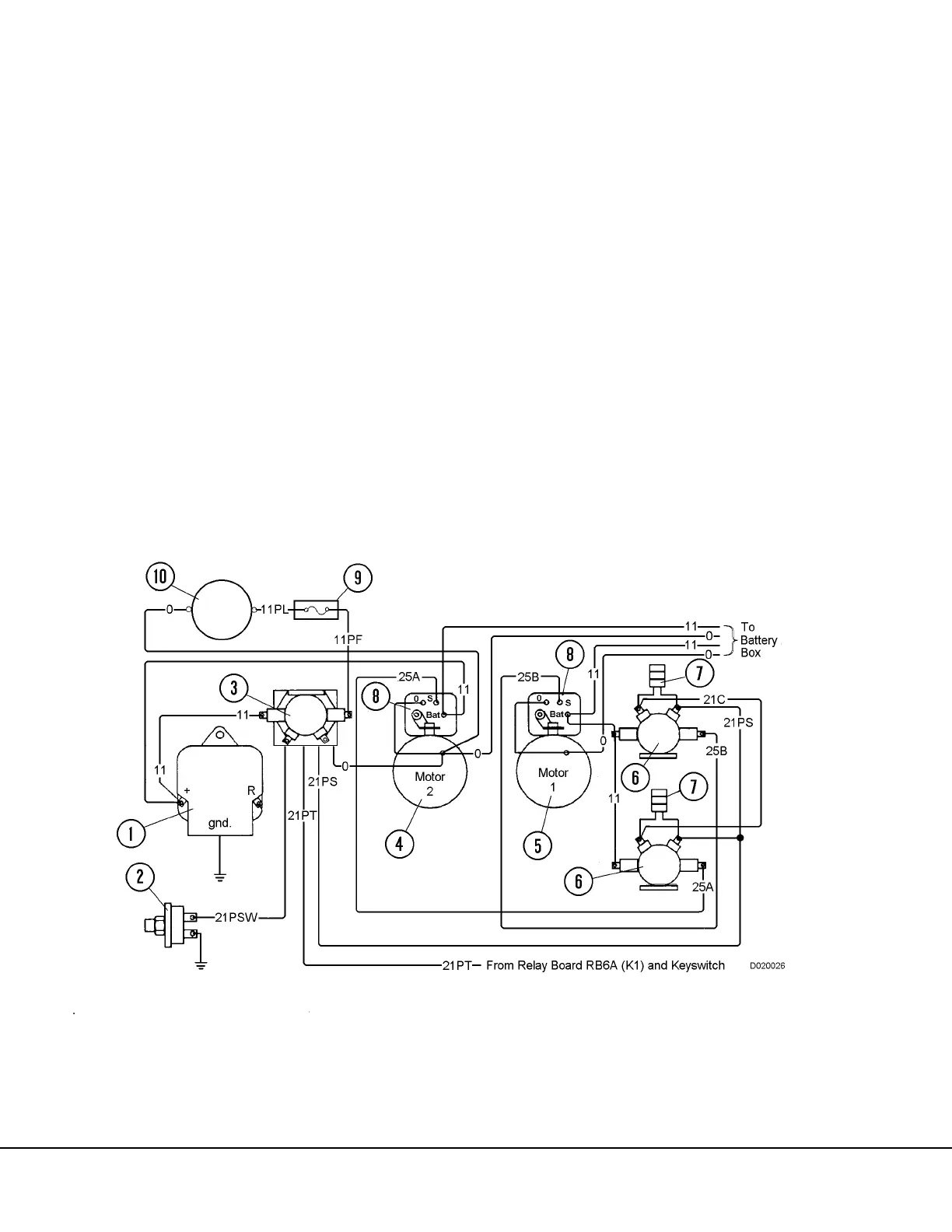
(Refer to electrical schematic diagram, Figure 2-5.)
The prelube system is activated when the operator
turns the key switch and holds it in the “start” posi-
tion. This allows the current to flow to the prelube
starter solenoid timer (3). When this solenoid timer
is activated, current flows through fusible link (9) to
the prelube motor (10), driving the prelube pump,
but does not allow the starter motors to engage the
starter pinion gears at this time. The prelube pump
supplies oil from the engine oil pan to fill the engine
oil filters and oil passages prior to cranking.
When the pressure in the engine cam oil rifle
reaches 2.5 psi (17.2 kPa), the circuit to the timer
solenoid is opened. After a 3 second delay, the cur-
rent is directed to the standard starter solenoids (8);
the starter motors will then be activated and the pin-
ion gears will be engaged into the flywheel ring
gear. Normal cranking will now occur with sufficient
lubrication to protect the engine bearings and other
components.
FIGURE 2-5. PRELUBE MOTOR AND CRANKING MOTOR ELECTRICAL DIAGRAM
1. Battery Charging Alternator
2. Oil Pressure Switch (N.C.) 2.5 psi
3. Prelube Timer Solenoid
4. Starter Motor No. 2
5. Starter Motor No. 1
6. Magnetic Switch
7. Diode (Coil Suppression)
8. Starter Solenoid
9. Fusible Link (400 AMP)
10. Prelube Pump & Motor

Table of Contents

Other manuals for Komatsu 830E

Related product manuals