EasyManua.ls Logo

Linde E25 - Page 107

Linde E25
168 pages
Print Icon
To Next Page IconTo Next Page
To Next Page IconTo Next Page
To Previous Page IconTo Previous Page
To Previous Page IconTo Previous Page
Loading...
Service Training
Section 2.6
Page 53
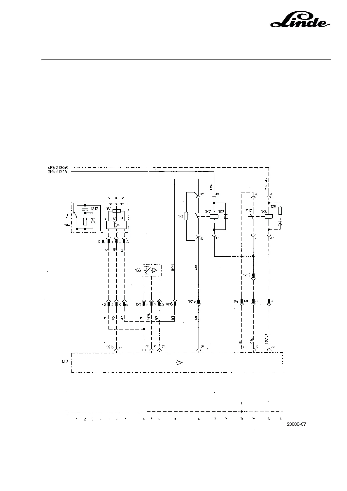
1R1 Resistor
1K7 Relay 24 V
NOTE: The components marked with a broken line are already installed in the truck.
Speed Resistance
6 km/h 26,1 kW
7 km/h 24,9 kW
8 km/h 24,3 kW
9 km/h 23,7 kW
10 km/h 23,2 kW
11 km/h 22,1 kW
12 km/h 21,5 kW
13 km/h 21,0 kW
14 km/h 20,0 kW
15 km/h 18,2 kW

Table of Contents

Related product manuals