EasyManua.ls Logo

Miele CVA615 - 4.20 Water Path

Miele CVA615
110 pages
Print Icon
To Next Page IconTo Next Page
To Next Page IconTo Next Page
To Previous Page IconTo Previous Page
To Previous Page IconTo Previous Page
Loading...
Technical Information
35
CVA615 Coffee System
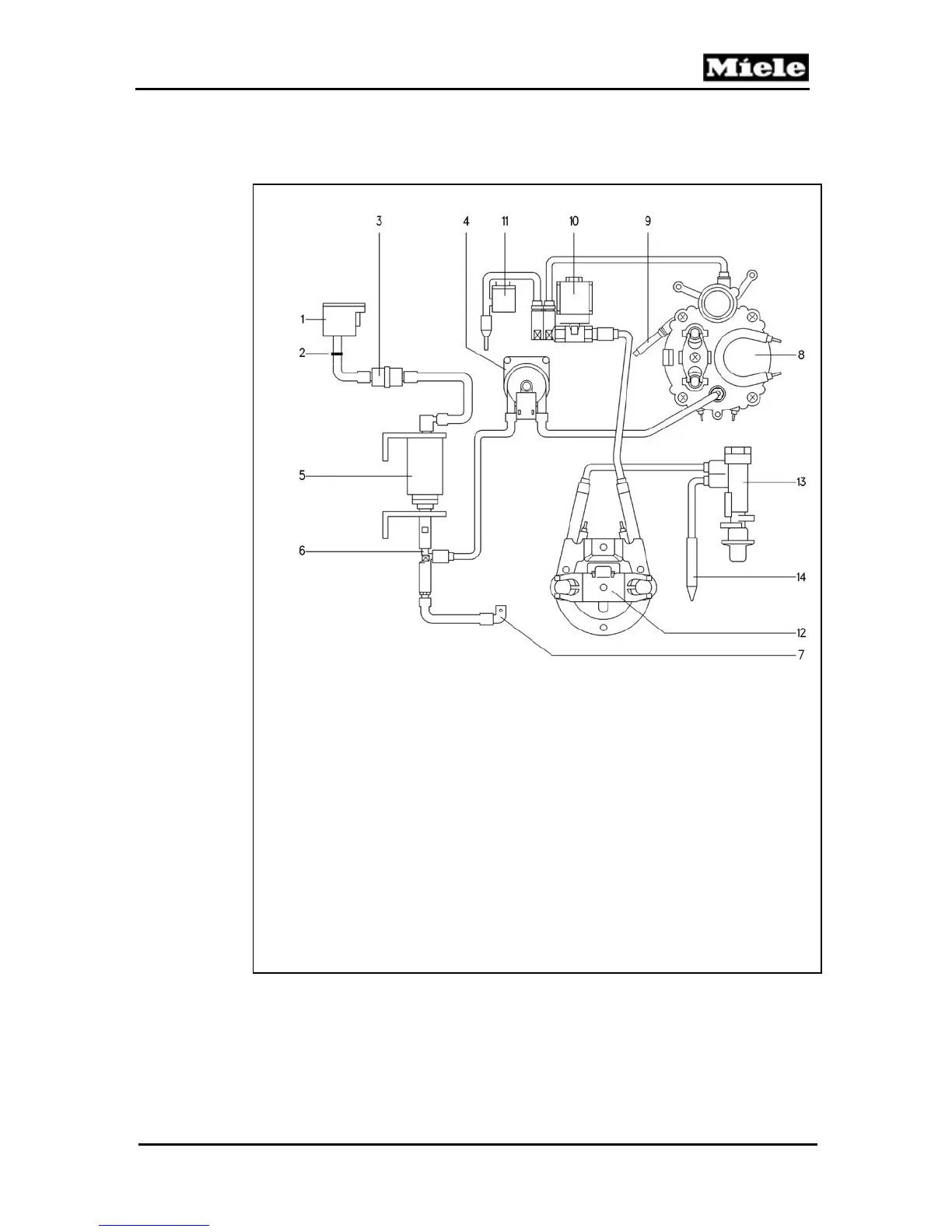
4.20 Water Path
Figure 4-21: Water Path
1 Water tank
2 Sealing ring
3 Water filter
4 Flow meter
5 Pump
6 Valve - Safety
7 Drain hose - Excess pressure
8 Coffee / Hot Water Heater - Coffee
9 Water Valve (to brew unit)
10 Valve - Steam (solenoid valve)
11 Valve - Hot water (solenoid valve)
12 Steam Heater
13 Valve - Steam (in door)
14 Frothing nozzle

Table of Contents

Other manuals for Miele CVA615

Related product manuals