EasyManua.ls Logo

Regency 4720 - External Speaker Wiring; Regency Model 4720 Control;Communicator Installation Manual (P;N 150476, Rev. A) Revised; Commercial Bell Wiring

Regency 4720
100 pages
Print Icon
To Next Page IconTo Next Page
To Next Page IconTo Next Page
To Previous Page IconTo Previous Page
To Previous Page IconTo Previous Page
Loading...
36
Regency
®
Model 4720 Control/Communicator Installation Manual (P/N 150476, Rev. A) Revised 10/98
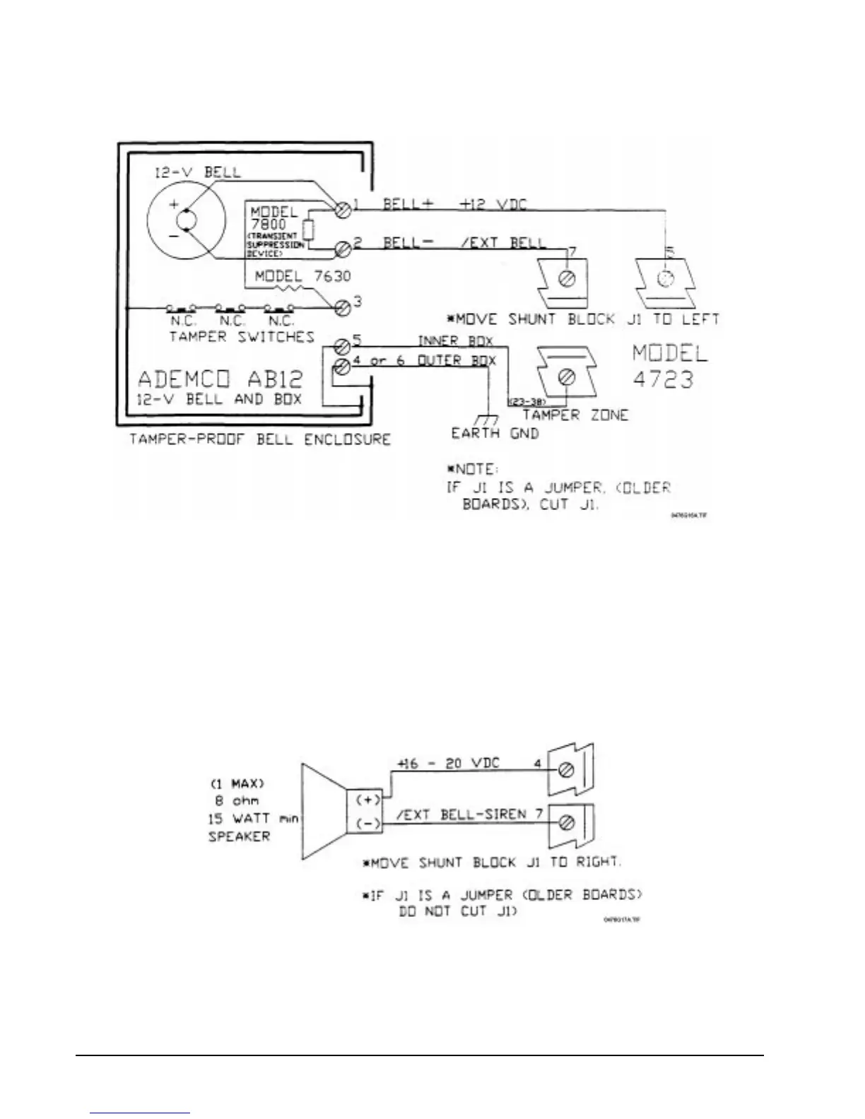
Figure 10.2a: Commercial Bell Wiring
10.3 External Speaker Wiring
Terminal 4 (Ext. Spkr.) of the Model 4720 is designed for use with an 8-Ω, 15-W speaker. Connect the
speaker between Terminals 4 and 7 as shown in the diagram below. DO NOT cut Jumper J1 on the Model
4720. If the board has a shunt block, leave it in the right (“in”) position. An external speaker is NOT
permitted for UL commercial installations. It is only permitted in UL Residential installations. The Ademco
713 is a suitable UL Listed speaker.
Figure 10.3a: External Speaker Wiring

Table of Contents