EasyManua.ls Logo

Seeburg LS 1 - Schematic Diagram

Seeburg LS 1
126 pages
Print Icon
To Next Page IconTo Next Page
To Next Page IconTo Next Page
To Previous Page IconTo Previous Page
To Previous Page IconTo Previous Page
Loading...
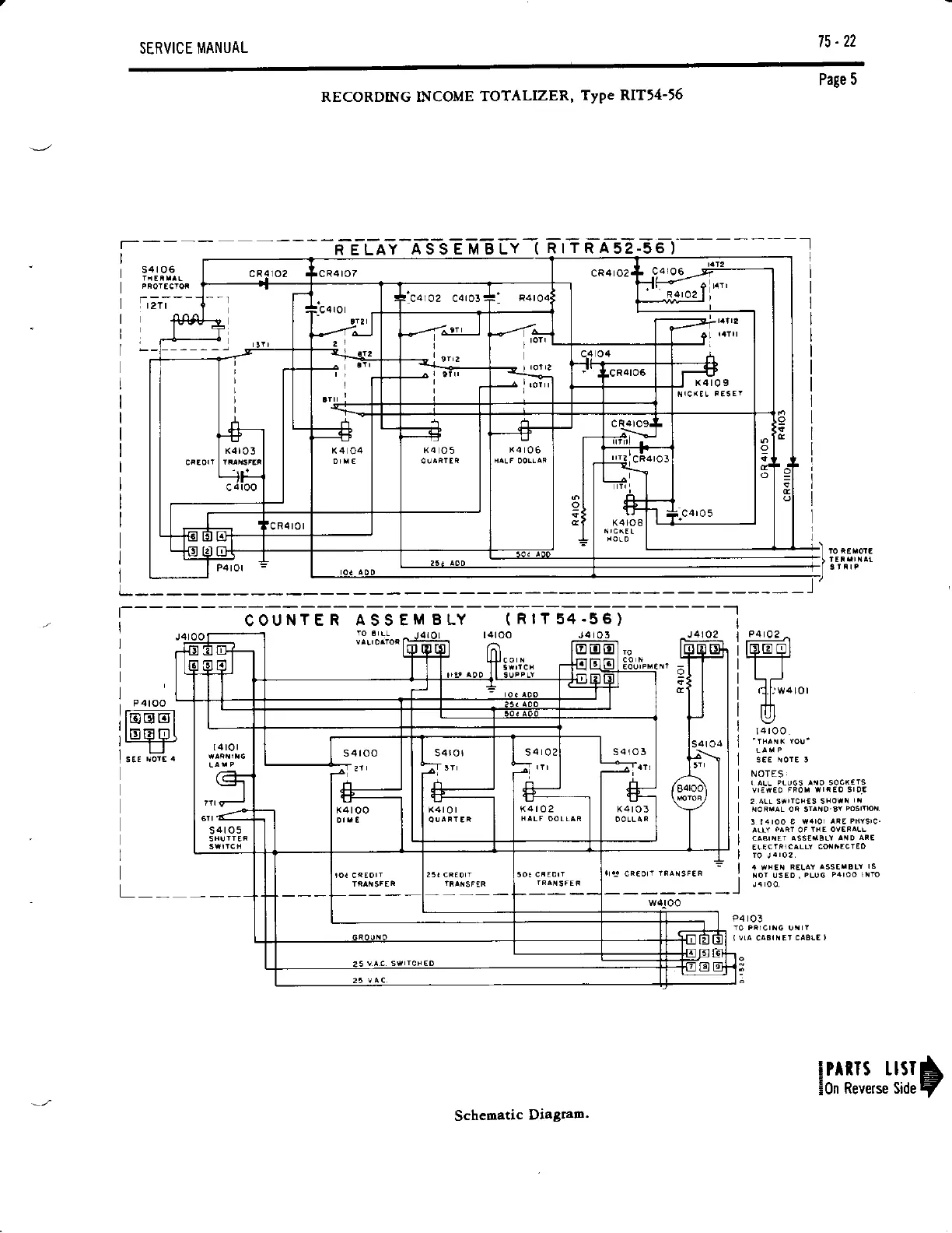
75-22
SERVICE MANUAL
Page
5
RECORDING INCOME
TOTALIZER,
TyPe
RIT14-16
R E LAY
A S
S
E M B LY
(
RrTRA52-56)
-t
l
s4lo6
r;i--
I
L
l--------c-ouHr-e n Ass EM
BLy
t
nrr
s+--seT------l
PAtaZ
^
leo
ol
tt
L-J
nTr
\,
I4
rOO
NOTES
r ALL PLU6S
^rO
SOC(arS
P4rO3
K4r09
s4ro3
K4 rOO
Schematic
Diagram.
!Pmrs
usrA
EOn
Reverse Side
r/

Table of Contents

Related product manuals