EasyManua.ls Logo

Seeburg LS 1 - Solid Stete Control Center, Type SCC? R

Seeburg LS 1
126 pages
Print Icon
To Next Page IconTo Next Page
To Next Page IconTo Next Page
To Previous Page IconTo Previous Page
To Previous Page IconTo Previous Page
Loading...
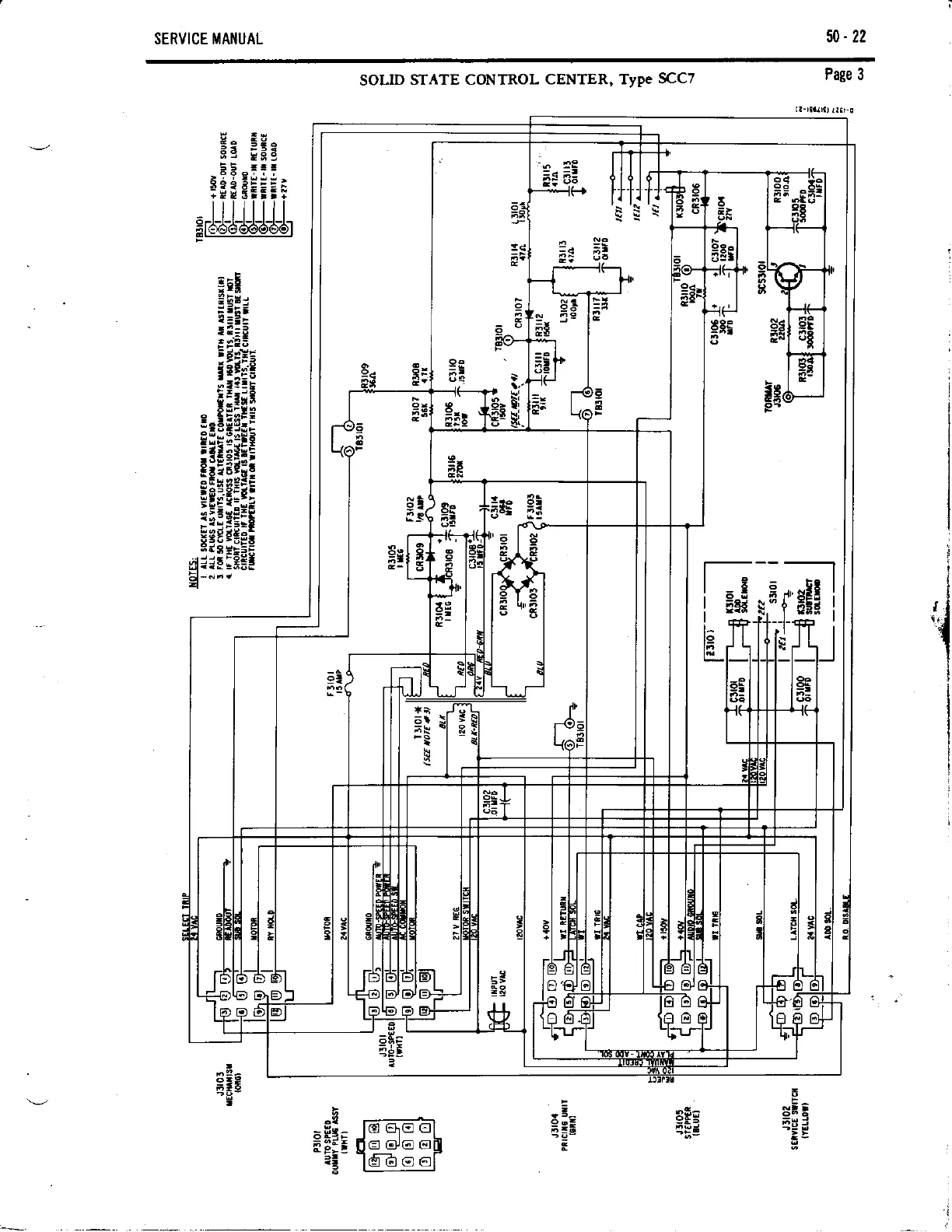
SERVICE MAI{UAL
50-22
SOLID
STATE CONTROL
CENTER, Type
SCCT
Page 3
Ea
;5s
lr;
eEiE I
-llllIl
Erd6-d-&-d-dar
''ll
.-"$
I
,
;lc
I
I ::- |

Table of Contents

Related product manuals