EasyManua.ls Logo

Siemens SIPROTEC 7SJ61 - Page 260

Siemens SIPROTEC 7SJ61
454 pages
Print Icon
To Next Page IconTo Next Page
To Next Page IconTo Next Page
To Previous Page IconTo Previous Page
To Previous Page IconTo Previous Page
Loading...
Mounting and Commissioning
3.1 Mounting and Connections
SIPROTEC, 7SJ61, Manual
C53000-G1140-C210-1, Release date 02.2008
260
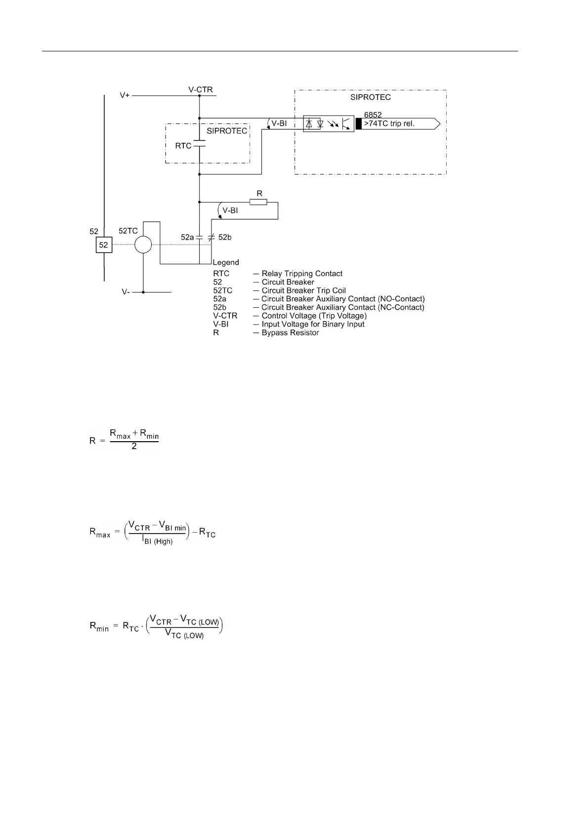
Figure 3-2 Trip circuit supervision with one binary input
This results in an upper limit for the resistance dimension, R
max
, and a lower limit R
min
, from which the optimal
value of the arithmetic mean R should be selected:
In order that the minimum voltage for controlling the binary input is ensured, R
max
is derived as:
So the circuit breaker trip coil does not remain energized in the above case, R
min
is derived as:

Table of Contents

Other manuals for Siemens SIPROTEC 7SJ61

Related product manuals