EasyManua.ls Logo

Thytronic Pro-N NVA100X-D - Phase CT primary current for sides H and L InpH, InpL; Residual CT primary current IEn1 p, IEn2 p

Thytronic Pro-N NVA100X-D
376 pages
Print Icon
To Next Page IconTo Next Page
To Next Page IconTo Next Page
To Previous Page IconTo Previous Page
To Previous Page IconTo Previous Page
Loading...
74
NVA100X-D - Manual - 02 - 2016
FUNCTION CHARACTERISTICS
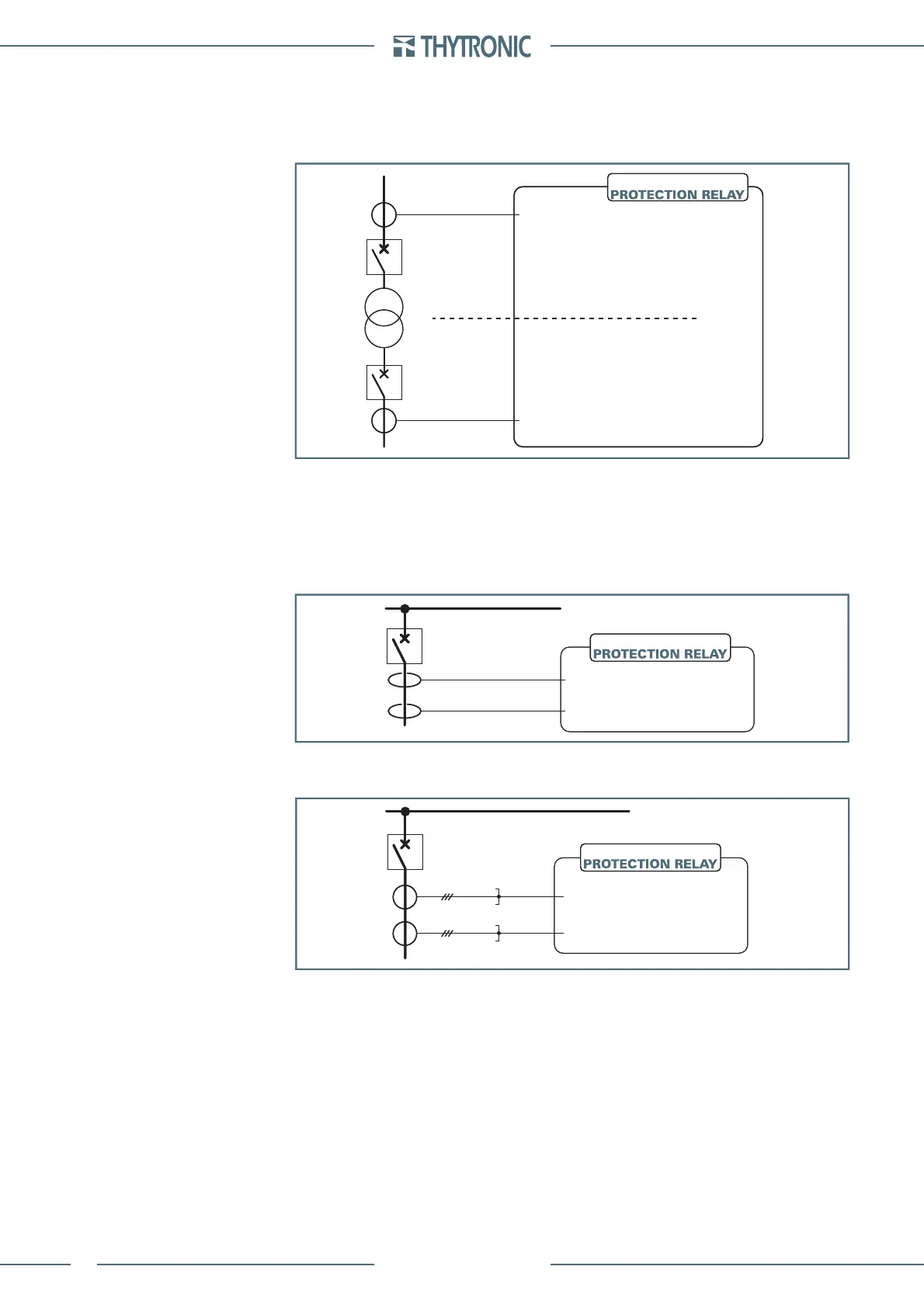
Phase CT primary current for sides H and L I
npH
, I
npL
This parameter affects the measure of the phase currents when the primary measurement reading
mode is selected. It must be programmed to the same value of the phase CT primary rated cur-
rent.
Example
The phase CT primary currents I
npH
and I
npH
must be set as: I
npH
= I
npL
= 500 A
Residual CT primary current I
En1p
, I
En2p
This parameter affects the measure of the residual current when the primary measurement reading
mode is selected. It must be programmed to the same value of the residual CT(s) primary nominal
current.
Example 1
The residual CT primary current I
En1p
and I
En2p
must be set as: I
En1p
= I
En2p
= 100 A
Example 2
The residual CT primary current I
En1p
and I
En2p
must be set as: I
En1p
= I
En2p
= 100 A
Es-In.ai
K
TA
= 500A/5A=100
K
TA
= 500A/5A=100
I
nH
= 5 A
I
nL
= 5 A
side H
side L
NVA100X-D
Es-In.ai
K
TA
= 500A/5A=100
K
TA
= 500A/5A=100
I
nH
= 5 A
I
nL
= 5 A
side H
side L
NVA100X-D
Es1-IEn.ai
1x
K
TA
= 100 A /1 A
52
I
En1
= 1 A
1x
K
TA
= 100 A /1 A
I
En2
= 1 A
NVA100X-D
Es1-IEn.ai
1x
K
TA
= 100 A /1 A
52
I
En1
= 1 A
1x
K
TA
= 100 A /1 A
I
En2
= 1 A
NVA100X-D
Es2-IEn.ai
3x
K
TA
= 100A / 5A
52
I
En
= 5 A
3x
K
TA
= 100A / 5A
I
En
= 5 A
NVA100X-D
Es2-IEn.ai
3x
K
TA
= 100A / 5A
52
I
En
= 5 A
3x
K
TA
= 100A / 5A
I
En
= 5 A
NVA100X-D

Table of Contents

Related product manuals