EasyManua.ls Logo

Toa M-864D - Connection

Toa M-864D
60 pages
Print Icon
To Next Page IconTo Next Page
To Next Page IconTo Next Page
To Previous Page IconTo Previous Page
To Previous Page IconTo Previous Page
Loading...
50
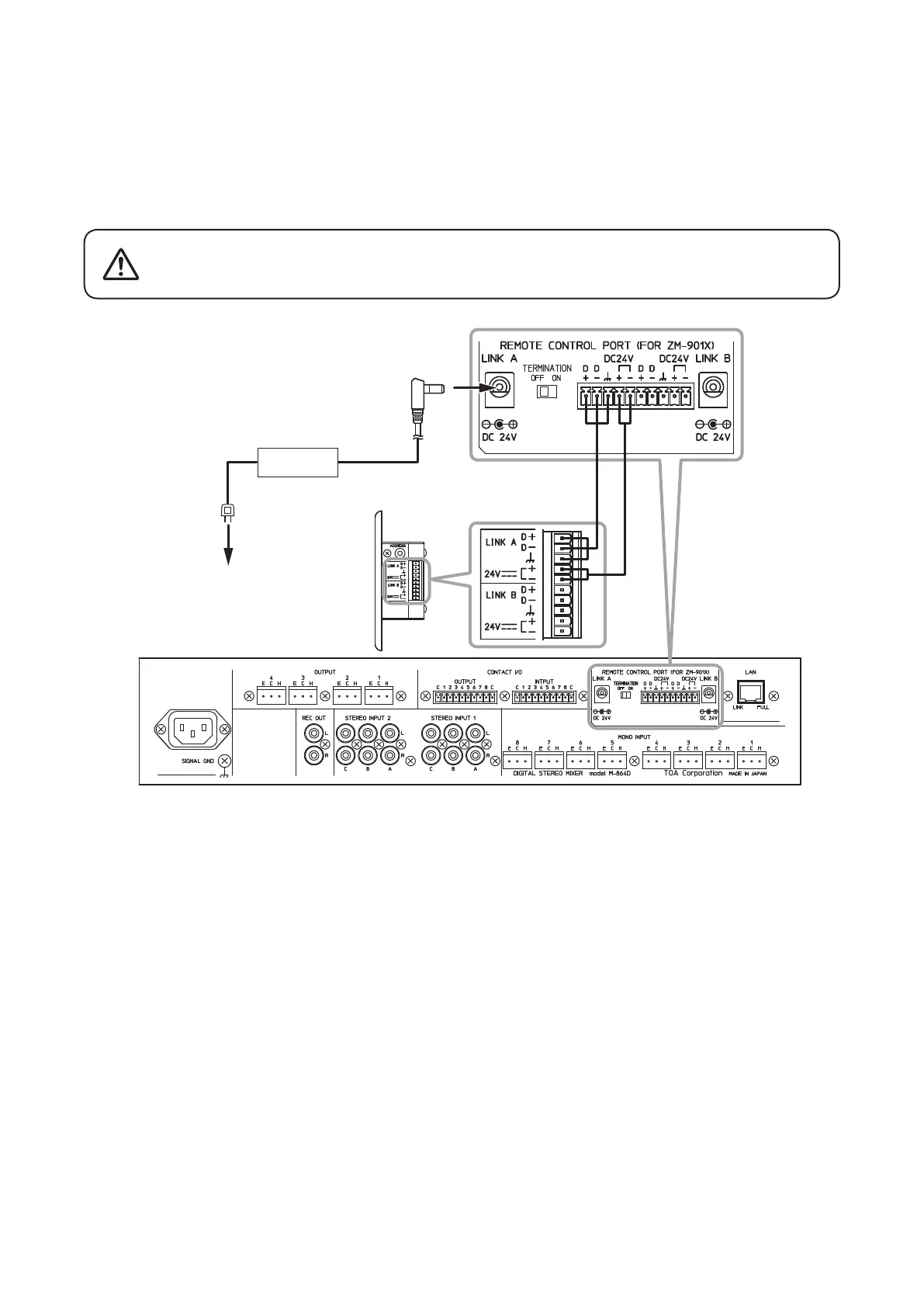
24.3. Connection
• WhenconnectingtheZMRemotecontroller,connectthedatabusandpowerlinefortheRS-485communication.
Use the removable terminal plug for connection. (See p. 43, "Removable Terminal Plug Connection.")
• Connect the dedicated AC adapter or its equivalent* to the M-864D to supply power to the ZM Remote
controller.EachoneACadapterisrequiredfortheLINKAandLINKBseparately.
• Upto8ZMRemotecontrollerscanbeconnectedtoeachchannel.
M-864D
Side view of the ZM
Remote controller
To AC mains
AC adapter*
Be sure to use the dedicated AC Adapter or its equivalent*.
UsingotherACadaptermaycauseare.
CAUTION
* Use the AD-246 AC adapter (optional) or its equivalent.
As for the usable adapter, consult your TOA dealer.

Table of Contents

Related product manuals