EasyManua.ls Logo

Trophy 1703 - Engine Electrical System - 2503

Default Icon
96 pages
Print Icon
To Next Page IconTo Next Page
To Next Page IconTo Next Page
To Previous Page IconTo Previous Page
To Previous Page IconTo Previous Page
Loading...
82
Chapter 11: Electrical System Center Console Models Owner’s Manual
Supplement
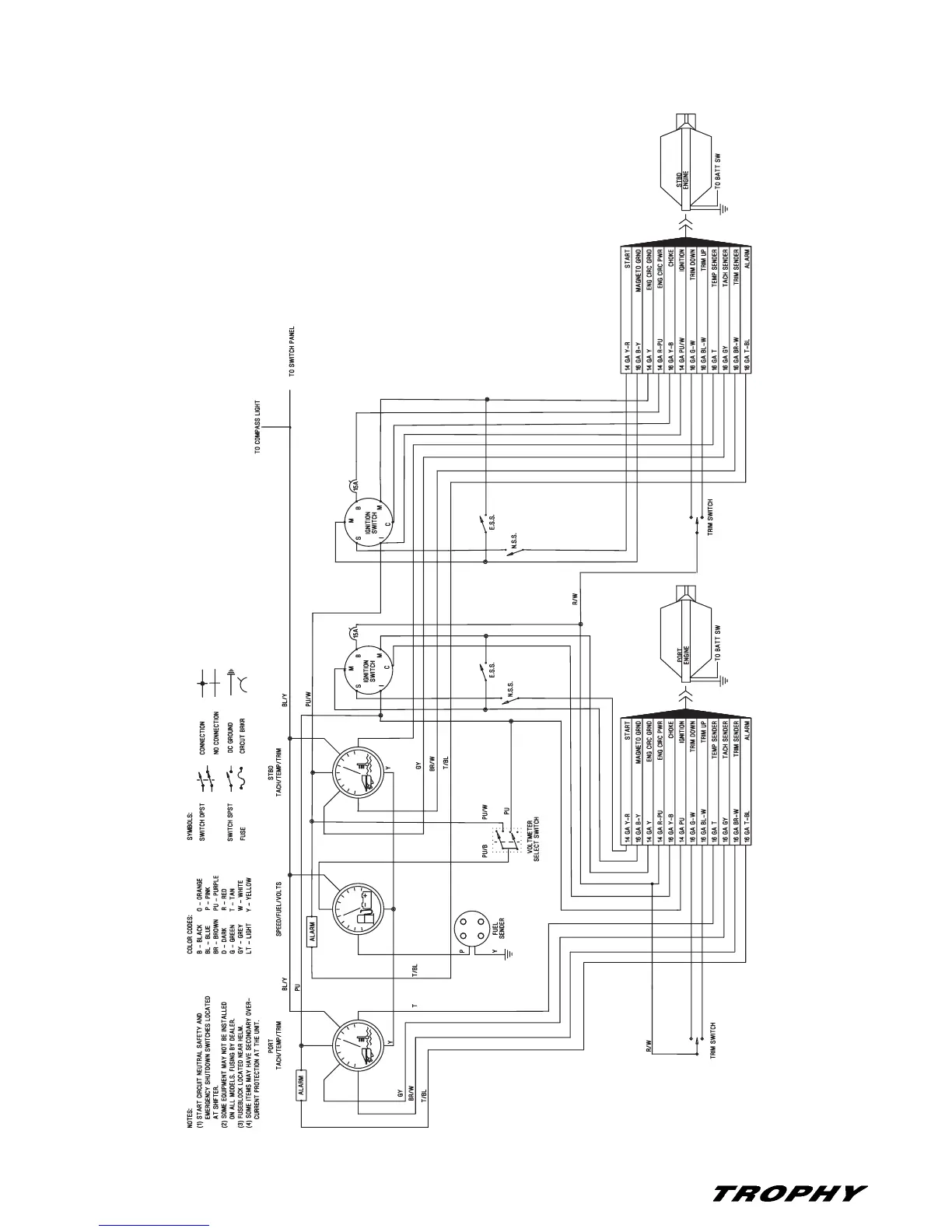
Engine Electrical System - 2503

Table of Contents

Related product manuals