EasyManua.ls Logo

allen AR21 - Hydraulic System

Default Icon
114 pages
Print Icon
To Next Page IconTo Next Page
To Next Page IconTo Next Page
To Previous Page IconTo Previous Page
To Previous Page IconTo Previous Page
Loading...
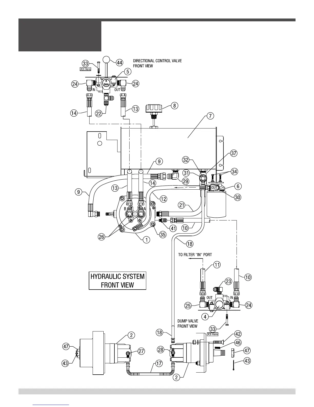
4.5 - Hydraulic System, Illustration
SECTION 4
PARTS
055838Page 84
Parts List Located on Page 86 & 87

Table of Contents

Related product manuals