EasyManua.ls Logo

Critical Environment Technologies FCS - Wiring to Building Automation System (BAS)

Critical Environment Technologies FCS
60 pages
Print Icon
To Next Page IconTo Next Page
To Next Page IconTo Next Page
To Previous Page IconTo Previous Page
To Previous Page IconTo Previous Page
Loading...
30 © 2021 All rights reserved. Data subject to change without notice.
FCS - Installation Manual Rev. C | 2021.12
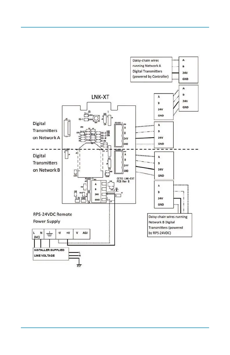
For more information about the LNK-XT, refer to the LNK-XT Peripheral Device Operation
Manual.
6.15 Wiring to a Building Automation System (BAS)
The WAN Terminal is used to connect the FCS to a Building Automation System (BAS) or
other type monitoring system or control panel. Refer to Section 5.2 Interior System Layout
(Bottom) for the location of the WAN Terminal.

Table of Contents