EasyManua.ls Logo

Daikin VRV K - BS Unit

Daikin VRV K
170 pages
Print Icon
To Next Page IconTo Next Page
To Next Page IconTo Next Page
To Previous Page IconTo Previous Page
To Previous Page IconTo Previous Page
Loading...
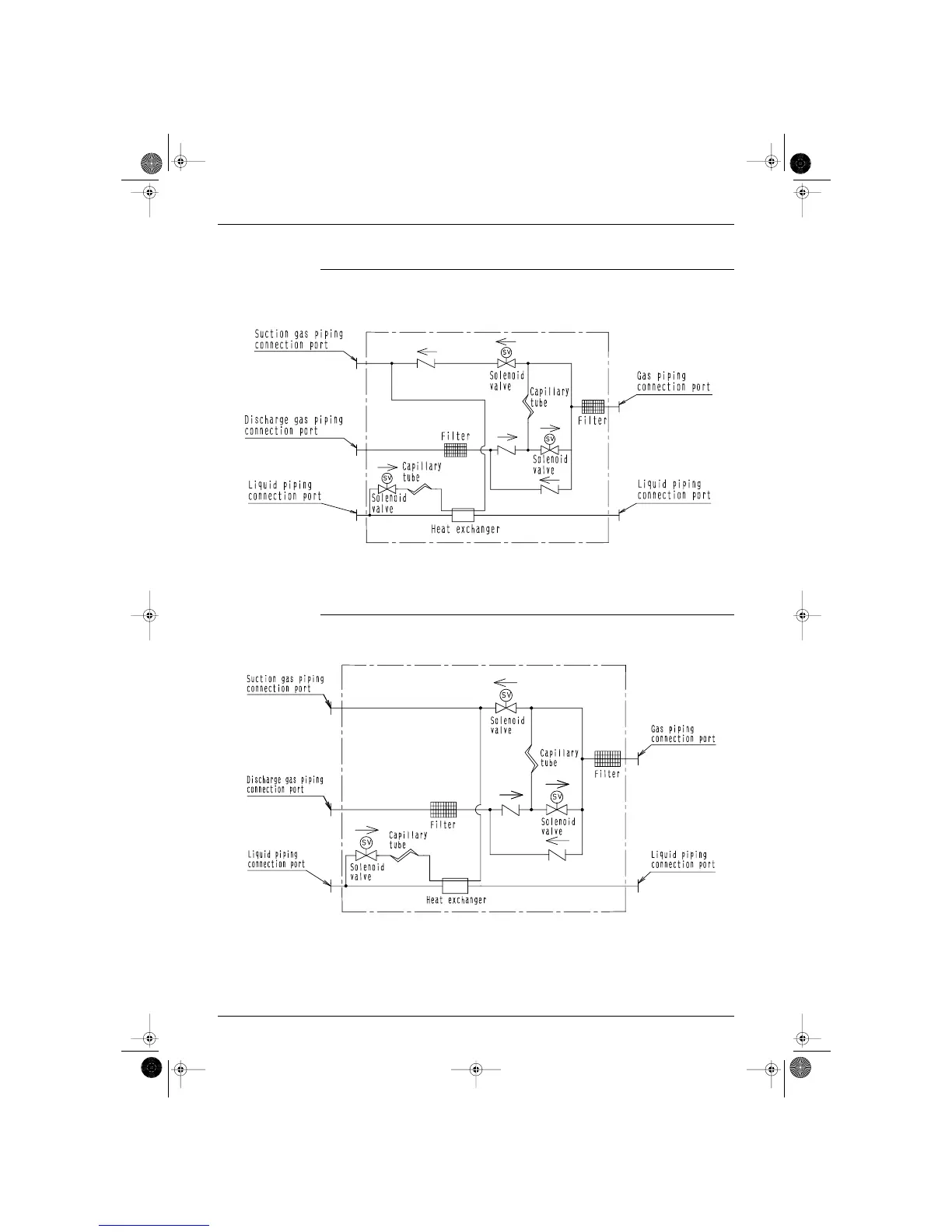
Si-95 Piping Diagram
Appendix 151
5.2 BS Unit
BSV100KLV1
BSV160KLV1
4D014497A
4D014498A
Part5.fm Page 151 Wednesday, April 12, 2000 9:40 AM

Table of Contents

Related product manuals