EasyManua.ls Logo

Dionex RF-2000 - Page 70

Dionex RF-2000
88 pages
Print Icon
To Next Page IconTo Next Page
To Next Page IconTo Next Page
To Previous Page IconTo Previous Page
To Previous Page IconTo Previous Page
Loading...
Operating Instructions RF-2000
68
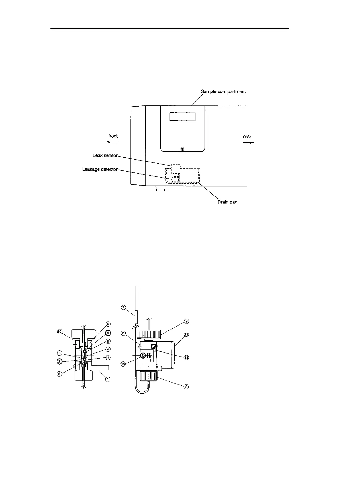
8.1.5 Countermeasure to LEAK error
If the detector of the leak sensor is wet, even though there is no liquid leakage, LEAK
error may be indicated.
To recover this, open the sample compartment, suck the liquids in the drain pan by
syringe and wipe the liquids on the leakage detector by cotton stick.
8.1.6 Structure of flow cell
Pressure tolerance of the cell is 1960 kPa {20kgf/cm
2
}
(value in { } is reference.)
If the pressure exceeds this value, the cell may be broken. Be careful when
applying the back pressure etc.
Structure of the flow cell unit:
8.1.7 Troubles caused by bubbles in the flow cell
(1) Symptoms caused by bubbles
When bubbles are present in the flow cell, the following symptoms appear.
1 Cell holder
2 Inlet side knurled setscrew
3 Cell retaining ASSY
4 Cell
5 Inlet side Teflon packing
6 Washer
7 Vinyl tube
8 Outlet side Teflon packing
9 Outlet side knurled setscrew
10 Mask
11 Spring
12 Spring
13 Mask
14 Flow cell guide
15 M3 screw (w/spring washer)

Table of Contents

Related product manuals