EasyManua.ls Logo

Dover HEIL DuraPack 5000 - Throttle Advance - Navistar Engine - 272-1818-120

Dover HEIL DuraPack 5000
686 pages
Print Icon
To Next Page IconTo Next Page
To Next Page IconTo Next Page
To Previous Page IconTo Previous Page
To Previous Page IconTo Previous Page
Loading...
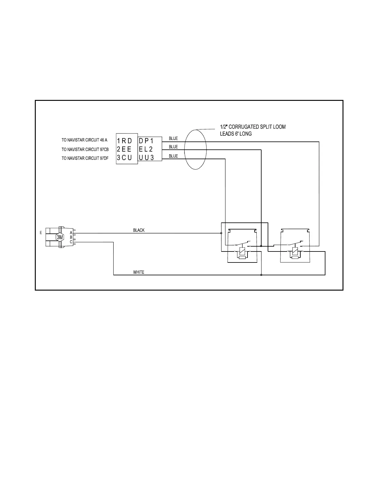
THROTTLE ADVANCE for ELECTRONIC CONTROLLED
NAVISTAR ENGINE
272-1818-120
4.8
5
1
2
3
4
1
3
5
2
4
ISSUED JANUARY 2006
©COPYRIGHT 2006, Heil Environmental

Table of Contents