EasyManua.ls Logo

DSE 335 - 3 INSTALLATION; 3.3 ALTERNATIVE TOPOLOGIES; 3.3.1 3 PHASE, 4 WIRE WITHOUT EARTH FAULT PROTECTION

Default Icon
90 pages
Print Icon
To Next Page IconTo Next Page
To Next Page IconTo Next Page
To Previous Page IconTo Previous Page
To Previous Page IconTo Previous Page
Loading...
Installation
057-233 ISSUE: 1 Page 36 of 90
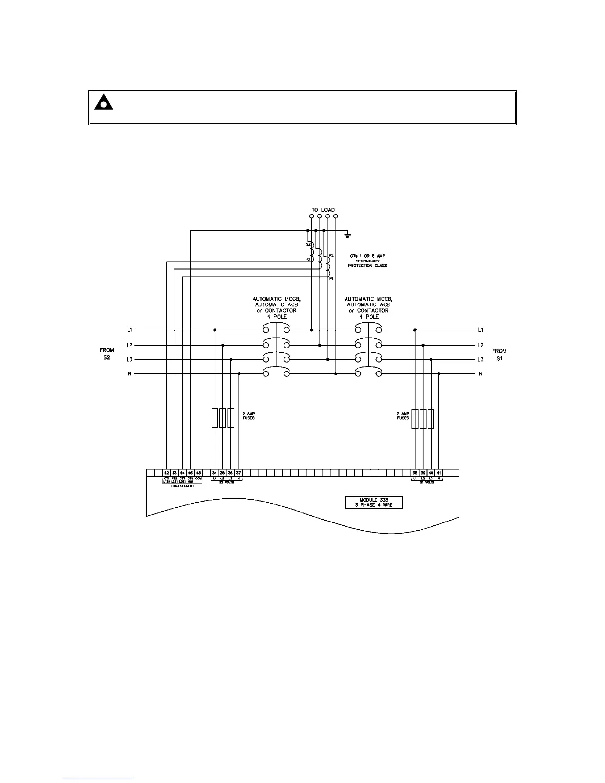
3.3 ALTERNATIVE TOPOLOGIES
NOTE: For further details of module configuration, refer to DSE Publication: 057-237
DSE335 Configuration Software Manual.
The controller is factory configured to connect to a 3 phase, 4 wire Star connected alternator. This
section details connections for alternative AC topologies. Ensure to configure the controller to suit the
required topology.
3.3.1 3 PHASE, 4 WIRE WITHOUT EARTH FAULT PROTECTION

Table of Contents