EasyManua.ls Logo

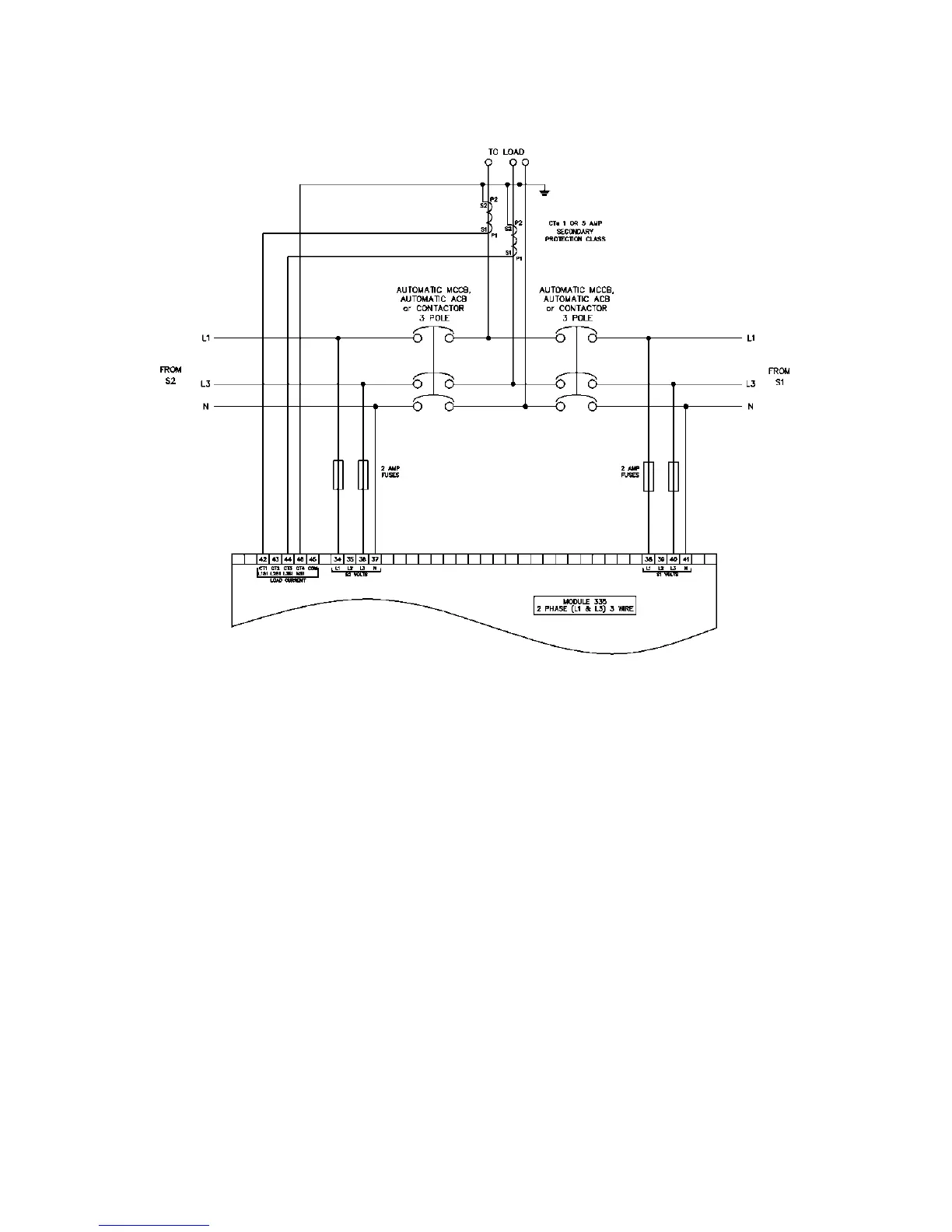
DSE 335 - 3 INSTALLATION; 3.3.7 2 PHASE (L1 & L3) 3 WIRE WITHOUT EARTH FAULT MEASURING

Default Icon
90 pages
Print Icon
To Next Page IconTo Next Page
To Next Page IconTo Next Page
To Previous Page IconTo Previous Page
To Previous Page IconTo Previous Page
Loading...
Installation
057-233 ISSUE: 1 Page 40 of 90
3.3.7 2 PHASE (L1 & L3) 3 WIRE WITHOUT EARTH FAULT MEASURING

Table of Contents