EasyManua.ls Logo

Enertech VS Series - Three Phase Diagrams

Enertech VS Series
80 pages
Print Icon
To Next Page IconTo Next Page
To Next Page IconTo Next Page
To Previous Page IconTo Previous Page
To Previous Page IconTo Previous Page
Loading...
50
Enertech Global IOM, VS/VT Models, Rev A
ENERTECH
GLOBAL, LLC
2506 S. ELM ST.
GREENVILLE, IL 62246
REVISION HISTORY
REV DESCRIPTION DATE APPROVED
D
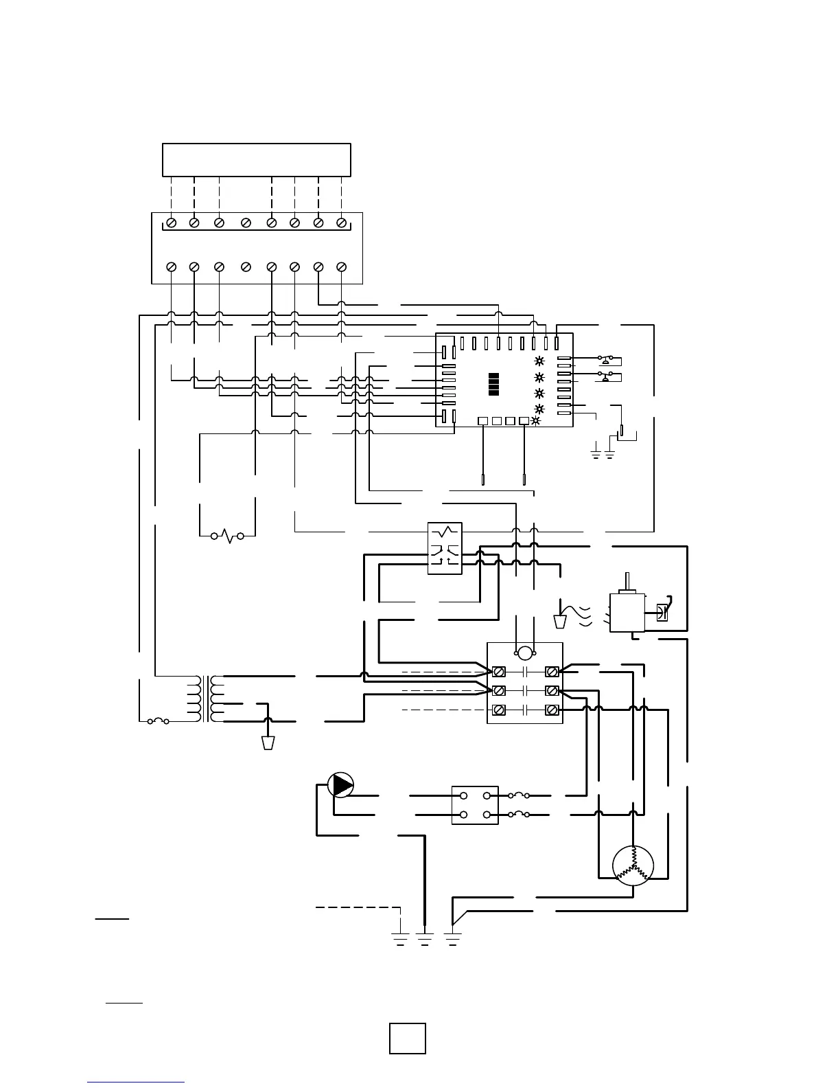
WATER-TO-AIR UNIT, SINGLE STAGE, PSC FAN, THREE PHASE, 208/230V,
60Hz, COMMERCIAL VS SERIES
THERMOSTAT
2 HEAT/1 COOL
C R Y1 Y2 O G W L
THERMOSTAT CONNECTIONS
C R Y1 Y2 O G W L
NOTES:
1. SEE LOCKOUT BOARD LABEL FOR JUMPER SELECTION/
DESCRIPTION.
2. SPEED SHOULD BE SET TO THE FOLLOWING:
*VS018= MEDIUM *VS024= MEDIUM
*VS030= HIGH *VS036= HIGH
*VS042= HIGH *VS048= MEDIUM
*VS060= MEDIUM *VS072= HIGH
3.
OPTIONAL FACTORY INSTALLED LOOP PUMP.
26W084-01NN
MOD. PER ECN 17-317-N01
9-28-17
KURT M.
TRANSFORMER
240V
L1
T1
L2
T2
LINE VOLTAGE
COMPRESSOR CONTACTOR
REVERSING VALVE
SOLENOID
LINE VOLTAGE FIELD WIRING
LINE VOLTAGE FIELD WIRING
ORANGE
YELLOW
GREEN
BLACK
RED
ORANGE
BROWN
DRAIN
PAN
BLUE
VIOLET
BLACK
BROWN
BLACK
BLACK
BLACK
BLACK
BLACK
RED
RED
BROWN
ORANGE
YELLOW
YELLOW
YELLOW
YELLOW
YELLOW
YELLOW
GREEN
GREEN
BLACK/WHT
BLUE
BLUE
BLUE
BLACK
BLACK
BLACK
BLACK
B/W AIR COIL
& TXV
B/W TXV &
SOURCE COAX
BLACK/WHT
L3
T3
LINE VOLTAGE FIELD WIRING
208V
RED
CC
A
C
R
Y
L
O
HP
HP
LP
LP
FS
FS
CO
CO2
R2
C2 C1
CC
A
C
R
Y
L
O
HP
HP
LP
LP
FS
FS
CO
CO2
R2
C1
CC
A
C
R
Y
L
O
HP
HP
LP
LP
FS
FS
CO
CO2
C1
CC
A
C
R
Y
L
O
HP
HP
LP
LP
FS
FS
CO
CO2
C1
STATUS
o/v
a-frz
test
T1
T2
T3
JUMPER SELECTION
(NOTE 1)
fs
T4
CCG
Y
L
O
HP
HP
LP
LP
FS
FS
CO
CO2
R1 C1
STATUS
LOCKOUT
BOARD
o/v
a-frz
test
CCG1
HWG
O
T1
T2
T3
fs
T4
W2
W1
G
Y2
GREEN
BLOWER MOTOR
(NOTE 2)
WHITE
GREEN
YELLOW
WHITE
WHITE
BLACK/WHT
BLACK
BLOWER RELAY
H
M
L
CAPACITOR
BROWN
BLUE
H
M
L
BLUE
BLACK
RED
0
1
2
3
4
6
7
8
BLACK
WHITE
BLACK
C
S
R
CKT. BRK.
GROUND BARS
LINE VOLTAGE FIELD WIRING
BLACK
BLACK
BLACK
BLACK
BLACK
RED
RED
YELLOW
GREEN
GREEN
LOOP PUMP
(NOTE 3)
BLACK/WHT
RED/BLK
GREEN/BLK
Single Stage, PSC Fan, Three Phase, 208/230V, 60Hz, Commercial
Section 10: Wiring Diagrams

Table of Contents

Related product manuals