EasyManua.ls Logo

Epson RX4111CE - Connection Example

Epson RX4111CE
61 pages
Print Icon
To Next Page IconTo Next Page
To Next Page IconTo Next Page
To Previous Page IconTo Previous Page
To Previous Page IconTo Previous Page
Loading...
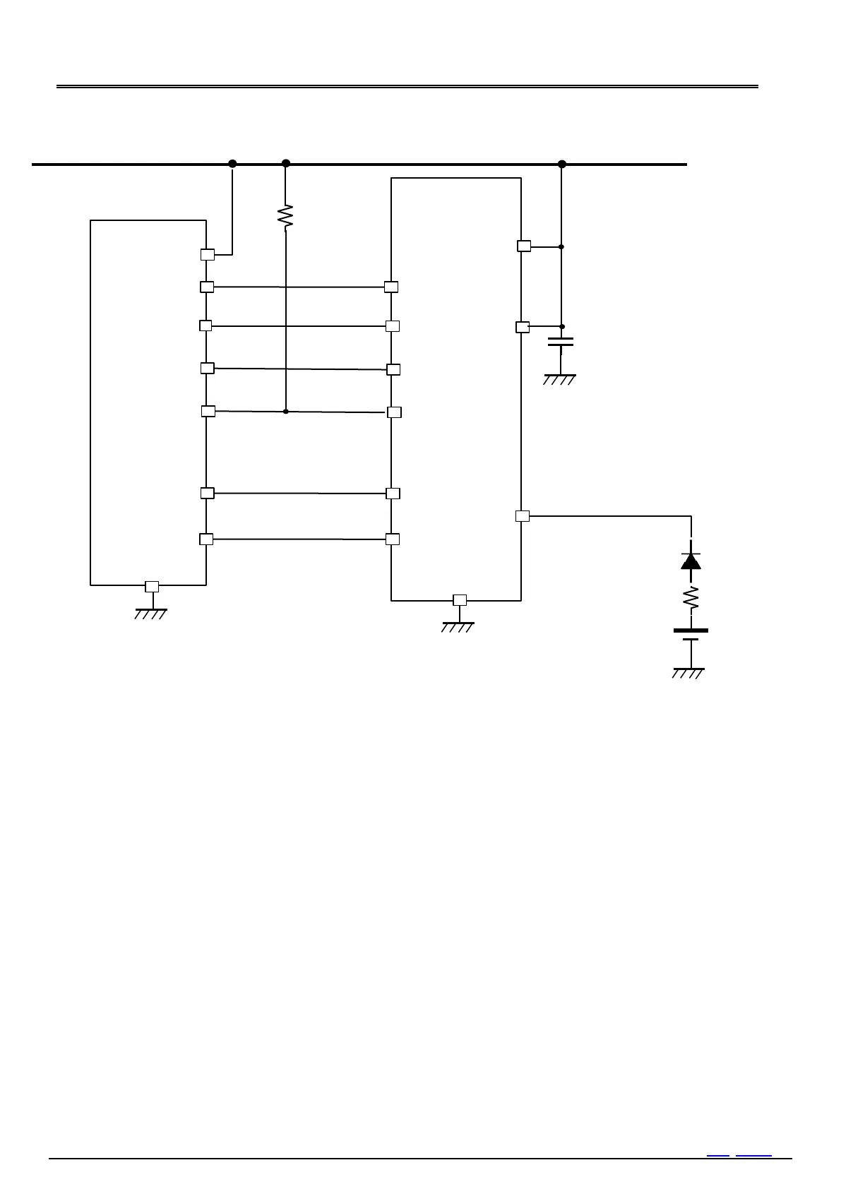
15. Connection example
RX4111CE Jump to Top / Bottom
ETM62E-02 Seiko Epson Corporation 57

Figure 47 Typical MCU connection example
DD
RX4111CE
MCU
V
DD
V
IO
V
BAT
/INT
IRQ

I = V/R > 1 mA
GND
GND
V
DD
Primary Battery
CR2032, etc.
Pull Up
Resistor
Pull up resister 1 krecommended.
Please confirm DI, DO, CLK SPI compliant by oscilloscope.
ass capacitor near RTC pin.
CLK
SCLK
DI
MOSI
FOUT
SLEEP
CLOCK
SS
DO
CE
MISO

Table of Contents

Related product manuals