EasyManua.ls Logo

Friedrich FPHW093B - Wiring Diagrams; Indoor Unit; Fahfw09 A3 A, Fahfw12 A3 A, Fahfw18 A3 A, Fahfw24 A3 A

Friedrich FPHW093B
103 pages
Print Icon
To Next Page IconTo Next Page
To Next Page IconTo Next Page
To Previous Page IconTo Previous Page
To Previous Page IconTo Previous Page
Loading...
95 PB
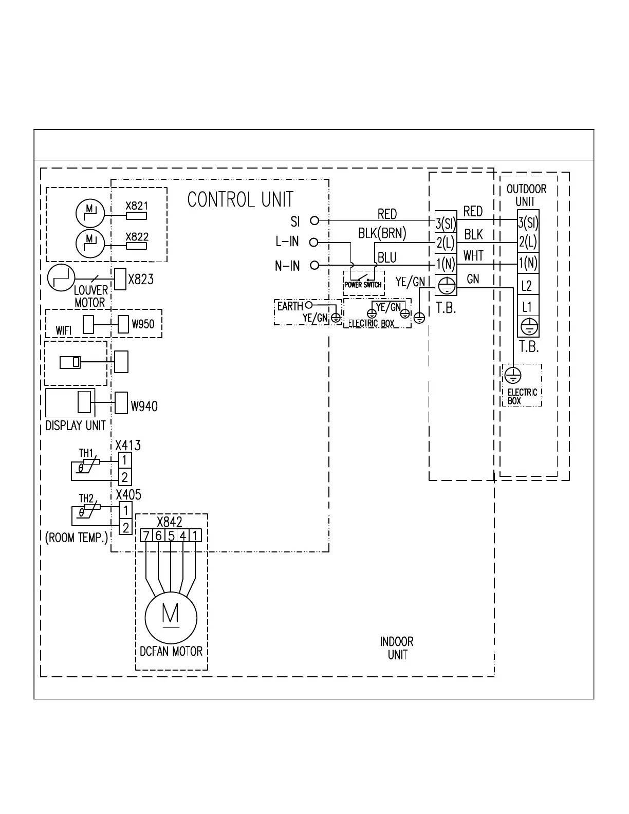
WIRING DIAGRAMS
Indoor Unit
FAHFW09A3A, FAHFW12A3A, FAHFW18A3A, FAHFW24A3A
Figure 801
X412
Door Safety
Switch
Coil Temp
For Troubleshooting Purposes Only ( Refer to diagram on unit for installation)

Table of Contents

Related product manuals