EasyManua.ls Logo

Hioki RM3544 - Page 214

Hioki RM3544
226 pages
Print Icon
To Next Page IconTo Next Page
To Next Page IconTo Next Page
To Previous Page IconTo Previous Page
To Previous Page IconTo Previous Page
Loading...
Appendix 16 Calibration
A34
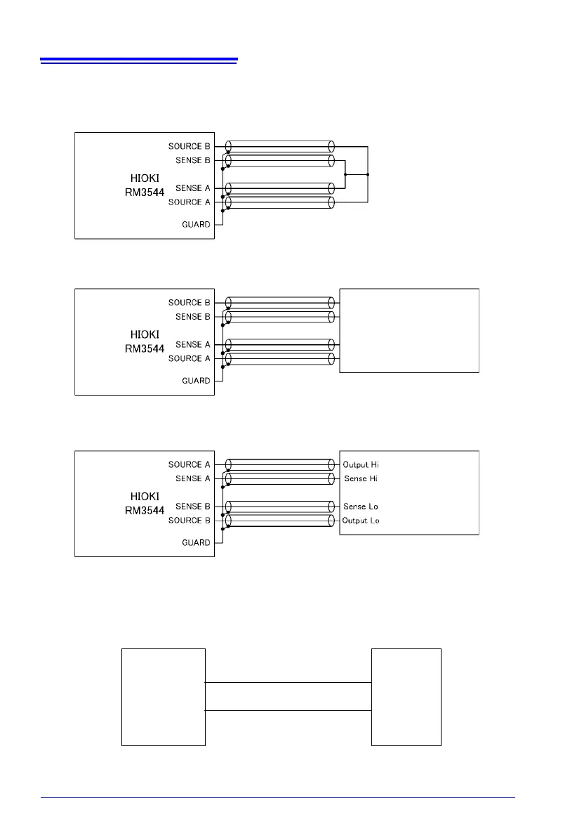
Connection Methods
See:
"Appendix 6 Zero Adjustment" (p.A8)
0- calibration
Connection to standard resistance (30 m range to 300 m range)
Connection to FLUKE 5520A (3 range to 3 M range)
Standard resistance
(Four-terminal configuration)
Shielded wire, 2 m or less
Temperature
sensor jack
FLUKE
5520A
Hi
Lo
HIOKI
RM3544
Wire resistance: 500 m or less
(circuit resistance)
(No polarity)
FLUKE
5520A

Table of Contents

Related product manuals