EasyManua.ls Logo

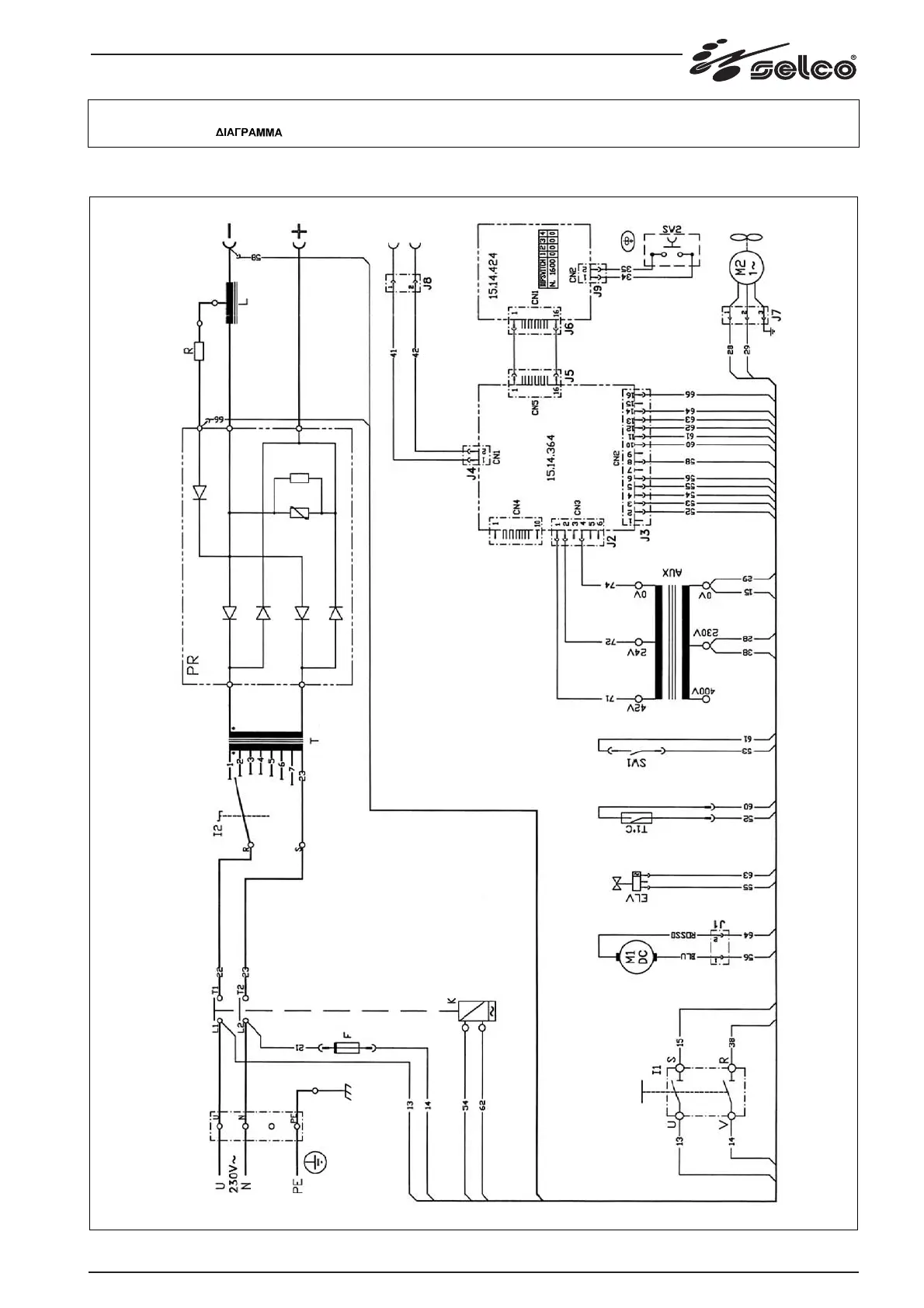
Selco NEOMIG 2000 - Electrical Schematic Diagrams; NEOMIG 1600 Schematic Diagram

Default Icon
Print Icon
To Next Page IconTo Next Page
To Next Page IconTo Next Page
To Previous Page IconTo Previous Page
To Previous Page IconTo Previous Page
Loading...
149
Schema, Diagram, Schaltplan, Schéma, Esquema, Diagrama, Schema, kopplingsschema, Oversigt, Skjema,
Kytkentäkaavio,
NEOMIG 1600

Table of Contents

Related product manuals