EasyManua.ls Logo

VAT 651 Series - ±15 VDC Sensor Power Connection (With SPS)

VAT 651 Series
99 pages
To Next Page IconTo Next Page
To Next Page IconTo Next Page
To Previous Page IconTo Previous Page
To Previous Page IconTo Previous Page
Loading...
INSTALLATION Series
651
30/99
Edition 2014-07-10 605451EC
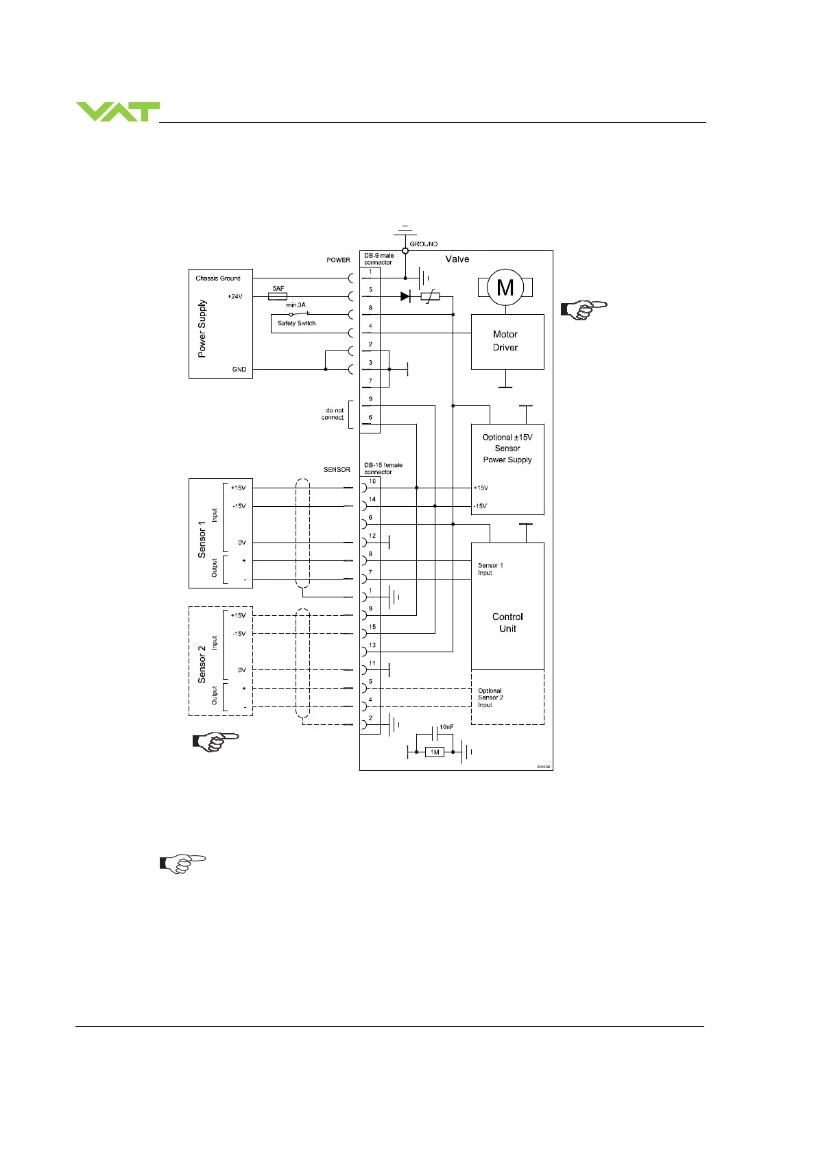
4.4.5 Power and sensor connection (±
±±
±15 VDC sensors) with optional SPS module
[651 . . - . . A . - . . . . / 651 . . - . . C . - . . . . versions only]
Use shielded sensor cable(s). Keep cable as short as possible, but locate it away
from noise sources.
Connect Power supply (+24 / GND) at DB–9 male power connector and Sensors
(+15V / -15V / 0V / + / -) at DB–15 female sensor connector exactly as shown in
the drawing above!
Connector: Use only screws with 4–40 UNC thread for fastening the connectors!
Pins 4 and 8 must be
bridged for operation.
An optional switch
would allow for motor
interlock to prevent
valve from moving.
Low range sensor may be
connected to sensor 1 or
sensor 2 input. Do
configuration accordingly.

Table of Contents

Related product manuals