EasyManua.ls Logo

VAT 651 Series - ±15 VDC Sensor Power Connection (No SPS)

VAT 651 Series
99 pages
To Next Page IconTo Next Page
To Next Page IconTo Next Page
To Previous Page IconTo Previous Page
To Previous Page IconTo Previous Page
Loading...
INSTALLATION Series
651
28/99
Edition 2014-07-10 605451EC
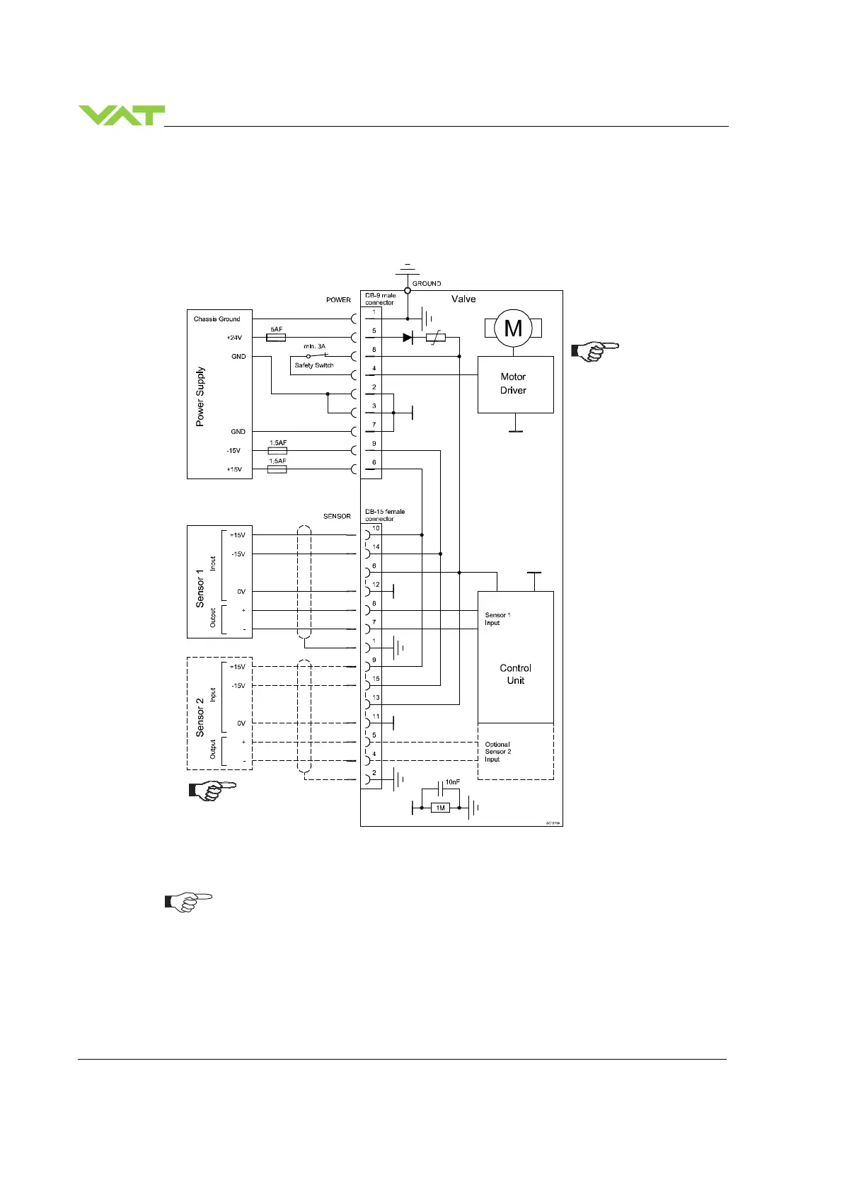
4.4.4 Power and sensor connection (±
±±
±15 VDC sensors) without opt. SPS module
[651 . . - . . G . - . . . . / 651 . . - . . H . - . . . . versions only]
4.4.4.1 Sensor power wiring via controller
Use shielded sensor cable(s). Keep cable as short as possible, but locate it away
from noise sources.
Connect Power supply (+24 / GND and GND / -15V / +15V) at DB–9 male power
connector and Sensors (+15V / -15V / 0V / + / -) at DB–15 female sensor
connector exactly as shown in the drawing above!
Connector: Use only screws with 4–40 UNC thread for fastening the connectors!
Pins 4 and 8 must be
bridged for operation.
An optional switch
would allow for motor
interlock to prevent
valve from moving.
Low range sensor may be
connected to sensor 1 or
sensor 2 input. Do
configuration accordingly.

Table of Contents

Related product manuals