EasyManua.ls Logo

VendCo KARISMA - Page 65

VendCo KARISMA
72 pages
Print Icon
To Next Page IconTo Next Page
To Next Page IconTo Next Page
To Previous Page IconTo Previous Page
To Previous Page IconTo Previous Page
Loading...
SLED LEDBOARD
SM MACHINEBOARD
TX.... DELAYEDFUSE(X=CURRENT)
VENT FAN
MLQD LIQUIDRESIDUECONTAINERMICRO
MMA1-. GRINDINGREGULATIONMOTOR
NTC TEMPERATUREPROBE
NTCCVA STEAMBOILERTEMPERATUREPROBE
NTCVAP STEAMSPOUTTEMPERATUREPROBE
PM PUMP
PR PRESSURESWITCH
RCC COFFEEBOILERHEATINGELEMENT
RCV STEAMBOILERHEATINGELEMENT
RL1-.. RELAIS
SALIM POWERSUPPLYUNITBOARD
SM
J9-1
FA
T15A
L1
N
IG
IG
F 230-240V*
N 230-240V*
6
6 9
9
71
1
1
7 1
6
1
9
L2
2
0
L3
3
5
N
5
L3
3
L2
2
L1
1
N
S
T
R
L
N
L3
L2
L1
N
1
2
3
5
1
45
KC
1
6
3 2
6
3
1
2
45
230-240V 50Hz*
400-415V 3N 50Hz*
RCV
2900W
4
RL1 RL2
1
J7
1
J9-2
SM
J18
3
1
1
M
+
-
J18
2
4
5
J17
3
8
3
J17
4
5
4
J17
2
9
2
OUT +5V
GND
ICM
CM
93
J11
9
93
J11
16
0 96
J22
6
NTC
ID
70
J11
2
ID2
92
J11
3
ID
GND
+12V
OUT
1
3
2
80
J11
10
GND
OUT
1
3
2
ID2
+12V
3
J11
11
2
J11
14
J7
2
MAC
MAC2
J7
6
ESC
45
ESC2
J8
3
45
+
-
MMA1
J17
1
J17
5
+
-
J18
5
MMA2
J18
4
90 87 36 93 7 26 96
C
N 230-240V*
1
J8
1
J16
1
J16
5
+
91
RL1
+
J22
3
80
J8
6
30
PM
PR
rete
70
J11
1
SM
J22
4
91 2
J22
7
7
J22
1
RL2
+
J11
15
0
J11
4
9
F 230-240V*
N 230-240V*
EEA
vap
J16
7
9
+
J16
2
J16
8
20
J16
12
6
NTC
CVAP
26
J15
2
Idec
70
J8
2
1
3
2
1
2
3
4
1
2
4
EV1
J16
10
+
26
J22
1
J15
13
0
J13
6
9
3
8
J13
3
7v
J13
5
J13
4
J13
2
MIP
MCAF1
MCAF2
J1-1
J1-2
Salim
J2-6
J2-1
24Vdc
2
0
7
J13
1
1
6
2
2
2
0
2
IVA
10
86
41 2
RL30/1E-2C/F
230V
CCG
3 8
J24
1
J24
2
9
0
9
0
VENT
J21
1
3
1
2
+
-
6
6
J21
4
2 2
J21
2
6
-
+
2
1
VENT
90
2
1
+
-
Sled
vano
-
+
1
2
-
+
1
2
Sled
fianco
Sled
fianco
J25
1 2
J25
3 4
1
6
0
45 45
0
6
1
3
21 1 2
GND
OUT
1
3
2
CV
+12V
82
J11
13
82
J15
12
J15
13
MAX
1
2
14859
+
30
ER
J16
6
J16
1
1
5
6
2
1
4
5
10
9
8
0
9
0
016
9
2 0
1 3 6
26
2
J15
14
0
2
MFND MLQD
6
1 2 3
5
6
8
7
321
J15
14
0
4
90
3 2 0
1212
2
1
2121211 2
1
2
+
-
6
2
VENT
J16
9
8
+
11
8
EEA
J1-3
45
KC
13 14
N&W
Touchscreen 7"
1
1
5
CANH
J1
CANL
9
2
2
3
1
GND
3
4
Salim
J2
5
2
0
5
10
+24Vdc
GND
6
7
8
9
KC
KC
1
9
1
9
9
1
RCC
2900W
4
EV
H2O
* may be also 220V 60Hz/380V 60Hz
IVA
26
J11
7
1
2
0
29
9
0
J11
6
96
10
2
9
12
4
4
J8
4
3
2 7
7
J8
5
6
3
9
92
J22
8
J22
9
0
1 2
NTC
VAP
EV
vap
+
20
EVL
VAP
+
6
L2 U1
N4 U3
45
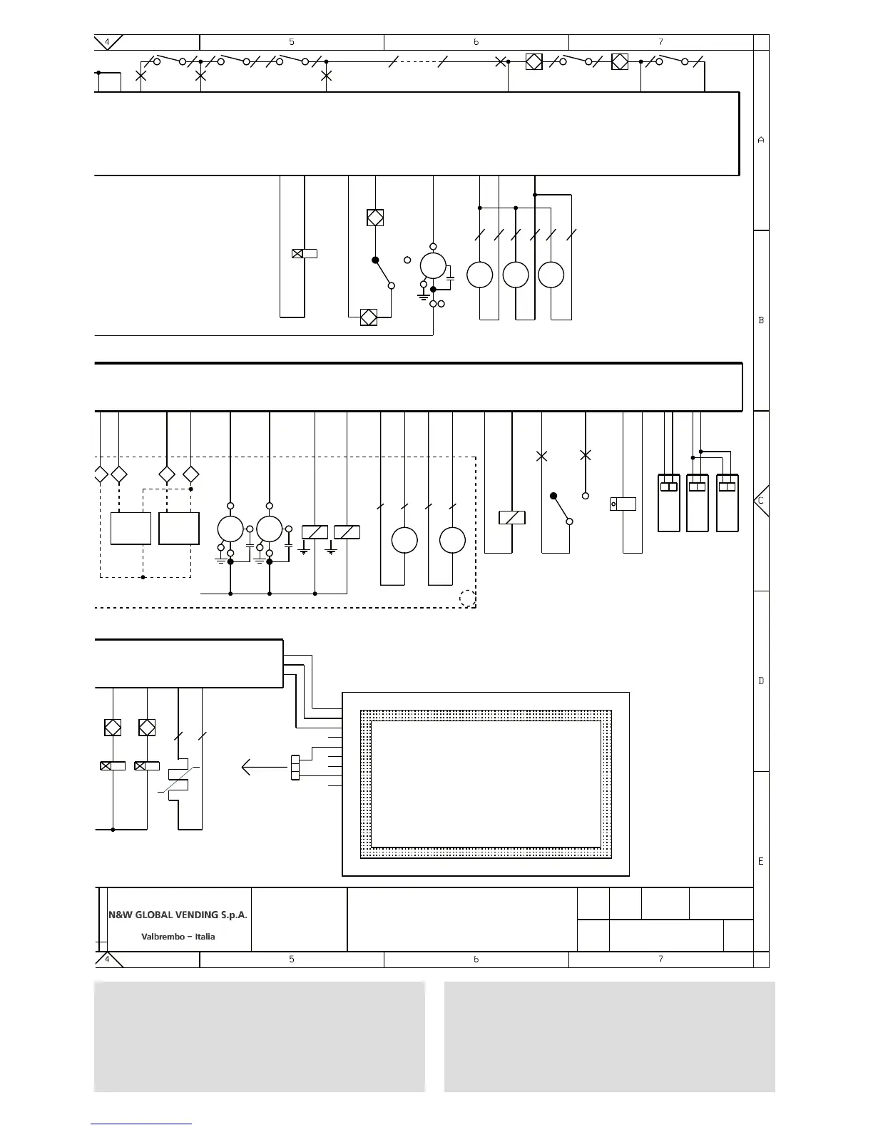
KARISMA
-
SCHEMA ELETTRICO
KARISMA 2 CALDAIE.
02/04/2015
608608101
BONACINA
BORLOTTI
-
A3
T
h
is drawing contains confidential information and is
the property of the
holding company of N&W or one of its
subsidiaries,without whose permission it may not be
copiedor discosed to third parties of otherwise used.
This drawing has to be returned promptly upon request
to N&W.
6
9
8
7
5
4
3
2
1
0
6
9
8
7
5
4
3
2
1
0
6
9
8
7
5
4
3
2
1
0
6
9
8
7
5
4
3
2
1
0
6
9
8
7
5
4
3
2
1
0
LEGENDA
CHECKEDPREPAREDSHEETDATE
DEFINITIONMODEL
BLANCO
GRIS
ROSA
ROSA
AZUL CLARO
OSCURO
VERDE
AMARILLO
NARANJA
ROJO
MARRON
NEGRO
WEISS
GRAU
LILLA
ROSA
HELLBLAU
BLAU
GRUEN
GELB
ORANGE
ROT
BRAUN
SCHWARZ
BLANC
GRIS
ROSE
ROSE
BLEU CIEL
BLEU
VERT
JAUNE
ORANGE
ROUGE
MARRON
NOIR
WHITE
GREY
VIOLET
PINK
LIGHT BLUE
BLUE
GREEN
YELLOW
ORANGE
RED
BROWN
BLACK
BIANCO
GRIGIO
VIOLA
ROSA
AZZURRO
BLU
VERDE
GIALLO
ARANCIO
ROSSO
MARRONE
NERO
1/1
VERSIONPART NUMBER
SCHEMA ELETTRICO - WIRING DIAGRAM
2 caldaie - 2 boilers
Karisma

Table of Contents