EasyManua.ls Logo

Yamaha YZ250F(E) - IGNITION SYSTEM

Yamaha YZ250F(E)
356 pages
Print Icon
To Next Page IconTo Next Page
To Next Page IconTo Next Page
To Previous Page IconTo Previous Page
To Previous Page IconTo Previous Page
Loading...
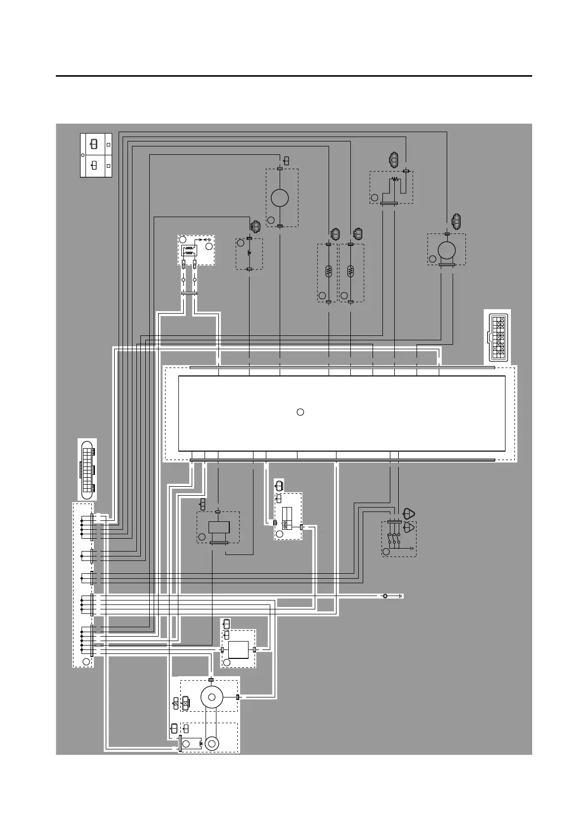
IGNITION SYSTEM
8-2
EAS1SM1321
IGNITION SYSTEM
EAS1SM1322
CIRCUIT DIAGRAM
B/LGy
B
R
A
A
A
A
B
RR R RR R R B
B
B
R
R
R
Lg
Lg
B/W
B/Y
B/Y
B
B
B
P
P
P
Sb
B/L
P/B
P/B
Y
L
Y
L
L
G/W
Br/W
G/W
Br/W B/L
B/L
B/L
B/L
B/R
B/R
R/B
R/B
O
O
R
O
R
O
R
R
R
Sb
B
Gy
R
B/W
P L B/L
B/L Gy
B/LB/LB/L B/L B/LLLPPBBBB
PP
Sb
RB
B/R
R
RB
B/Y P
Sb
BB
R
R/B
LY
B/L
B/W RLg
B/L
Br/W
B/L P/B L
B/L
G/W
B
B/Y
B
B/L B/L B/L B/L B/L B/L
BBBBRR
PPPLL L
RRRR R
B
O
P
Gy
R
B/Y Sb
P/B
R/B
Lg
B/R
G/W
Br/W
B/L L Y
RB
B/L
Gy
R
O
O
R
(BLACK) (BLACK)
B/W
4
1
32
5
6
7
8
10
9
12
11
13
14
15
16
17

Table of Contents

Related product manuals