EasyManua.ls Logo

Yamaha YZ250F(E) - CHARGING SYSTEM

Yamaha YZ250F(E)
356 pages
Print Icon
To Next Page IconTo Next Page
To Next Page IconTo Next Page
To Previous Page IconTo Previous Page
To Previous Page IconTo Previous Page
Loading...
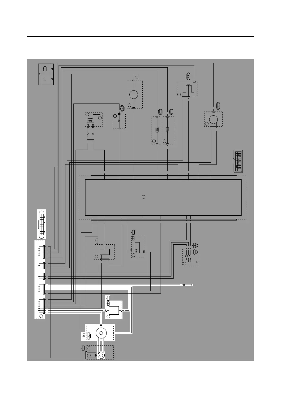
CHARGING SYSTEM
8-6
EAS27200
CHARGING SYSTEM
EAS1SM1324
CIRCUIT DIAGRAM
B/LGy
B
R
A
A
A
A
B
RR R RR R R B
B
B
R
R
R
Lg
Lg
B/W
B/Y
B/Y
B
B
B
P
P
P
Sb
B/L
P/B
P/B
Y
L
Y
L
L
G/W
Br/W
G/W
Br/W B/L
B/L
B/L
B/L
B/R
B/R
R/B
R/B
O
O
R
O
R
O
R
R
R
Sb
B
Gy
R
B/W
P L B/L
B/L Gy
B/LB/LB/L B/L B/LLLPPBBBB
PP
Sb
RB
B/R
R
RB
B/Y P
Sb
BB
R
R/B
LY
B/L
B/W RLg
B/L
Br/W
B/L P/B L
B/L
G/W
B
B/Y
B
B/L B/L B/L B/L B/L B/L
BBBBRR
PPPLL L
RRRR R
B
O
P
Gy
R
B/Y Sb
P/B
R/B
Lg
B/R
G/W
Br/W
B/L L Y
RB
B/L
Gy
R
O
O
R
(BLACK) (BLACK)
B/W
4
1
32
5
6
7
8
10
9
12
11
13
14
15
16
17

Table of Contents

Related product manuals