EasyManua.ls Logo

Yamatake MGG14C - Electrical Wiring (7)

Default Icon
134 pages
Print Icon
To Next Page IconTo Next Page
To Next Page IconTo Next Page
To Previous Page IconTo Previous Page
To Previous Page IconTo Previous Page
Loading...
2 - 15
Electrical Wiring (7)
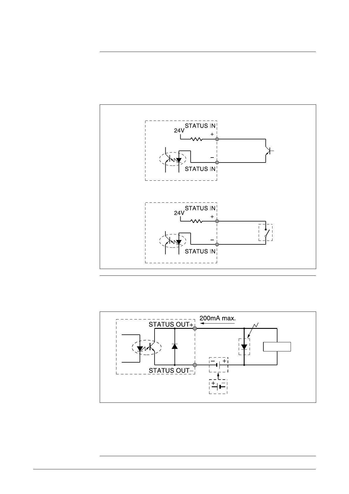
Contact input wiring
Either a semiconductive contact or a no-voltage contact can be used as the
contact input.
The contact input/output terminals are not available when a 2-contact output
model has been selected.
Figure 2-13 Wiring diagram for contact input
Contact output
wiring
Pay close attention to voltage and polarity when wiring, because this is an
open collector output.
Figure 2-14 Wiring diagram for contact output
Semiconductive contact input
No-voltage contact input
Protective diode
Load
External power supply 30V max.
this is impossible
Note:
Miswiring of polarity may cause damage to the equipment.
Recheck wiring position carefully.
Use an external power supply with voltage and capacity that
satisfy the specifications.

Table of Contents

Related product manuals