EasyManua.ls Logo

YASKAWA Varispeed V7 - Standard Wiring

YASKAWA Varispeed V7
256 pages
Print Icon
To Next Page IconTo Next Page
To Next Page IconTo Next Page
To Previous Page IconTo Previous Page
To Previous Page IconTo Previous Page
Loading...
10. Specifications
231
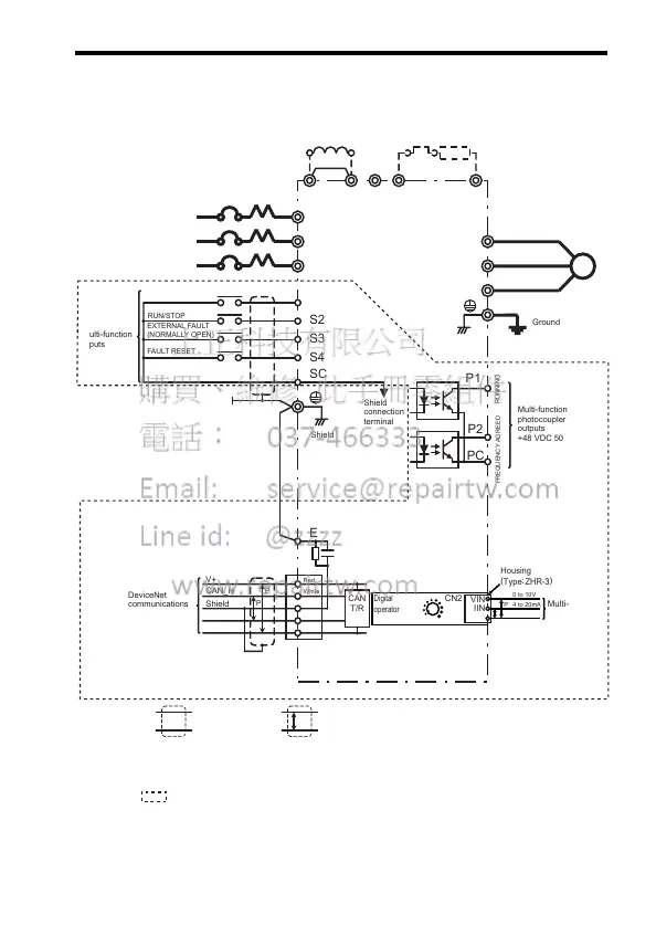
Standard Wiring
Example of a model with Digital Operator and analog volume
DC Reactor
(Optional)
Thermal Overload
Relay (Optional)
Braking Resistor
(Optional)
Shorting bar*1
MCCB
If a single-phase
power supply is being
used, use R and S.
FORWARD
RUN/STOP
REVERSE
RUN/STOP
FAULT RESET
Multi-function
inputs
Shield
connection
terminal
DeviceNet
communications
500 kbps max.
+24 VDC +/− 4%
FREQUENCY AGREED
RUNNING
Multi-function
photocoupler
outputs
+48 VDC 50 mA max.
Shielded twisted-pair cable
Shielded
: Only basic insulation (protective class 1, overvoltage category II) is provided for the
control circuit terminals. Additional insulation may be necessary in the end product to
conform to CE requirements.
+2 +1 -
B1 B2
R/L1
S/L2
T/L3
R
S
T
U/T1
V/T2
W/T3
SC
IM
P1
P2
PC
CAN
T/R
P
P
V+
CA
N_H
Shield
CAN
_L
V-
P
E
(
)
Red
White
Blue
Black
Shield
Ground
EXTERNAL FAULT
(NORMALLY OPEN)
S1
S2
S3
S4
*1 Shorting bar must be removed when connecting a DC reactor.
*2: A housing is required when using the CN2 terminal on the back side of the digital operator.
1m analog input cable (code no. WV201) is available for housing on request.
Multi-funciton
analog input
*
2
Housing
(
Type
:
ZHR-
3
)
Digital
operator
JVOP-140
MIN MAX
VIN
IIN
GND
CN2
0 to 10V
4 to 20mA
0V
P

Table of Contents

Related product manuals