EasyManua.ls Logo

BendPak PL-6000DC - Page 76

BendPak PL-6000DC
96 pages
Print Icon
To Next Page IconTo Next Page
To Next Page IconTo Next Page
To Previous Page IconTo Previous Page
To Previous Page IconTo Previous Page
Loading...
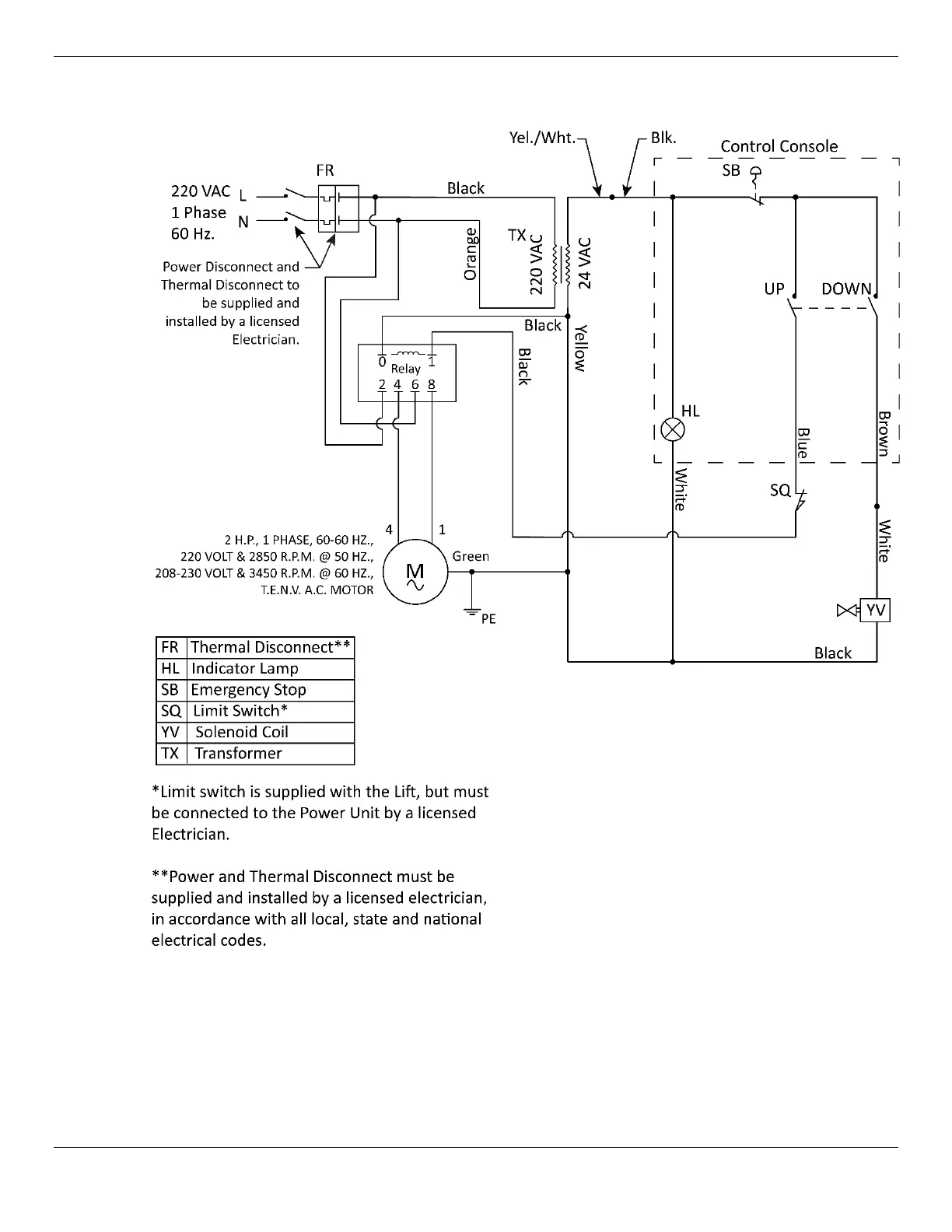
PL-6000DC/DCX Two-Post Parking Lift 76 P/N 5900273Rev. A6 —July 2024
Schematic 208 - 230 VAC 1 Phase (Power Units 5585184 and 5585420):

Related product manuals