EasyManua.ls Logo

Condair UDC - Connecting the CHD, CHD-NA or CHD-S to Condair Units

Condair UDC
148 pages
Print Icon
To Next Page IconTo Next Page
To Next Page IconTo Next Page
To Previous Page IconTo Previous Page
To Previous Page IconTo Previous Page
Loading...
88 Condair CHD, CHD-S and CHD-NA
6.7 Connecting the CHD, CHD-NA or CHD-S to Condair units
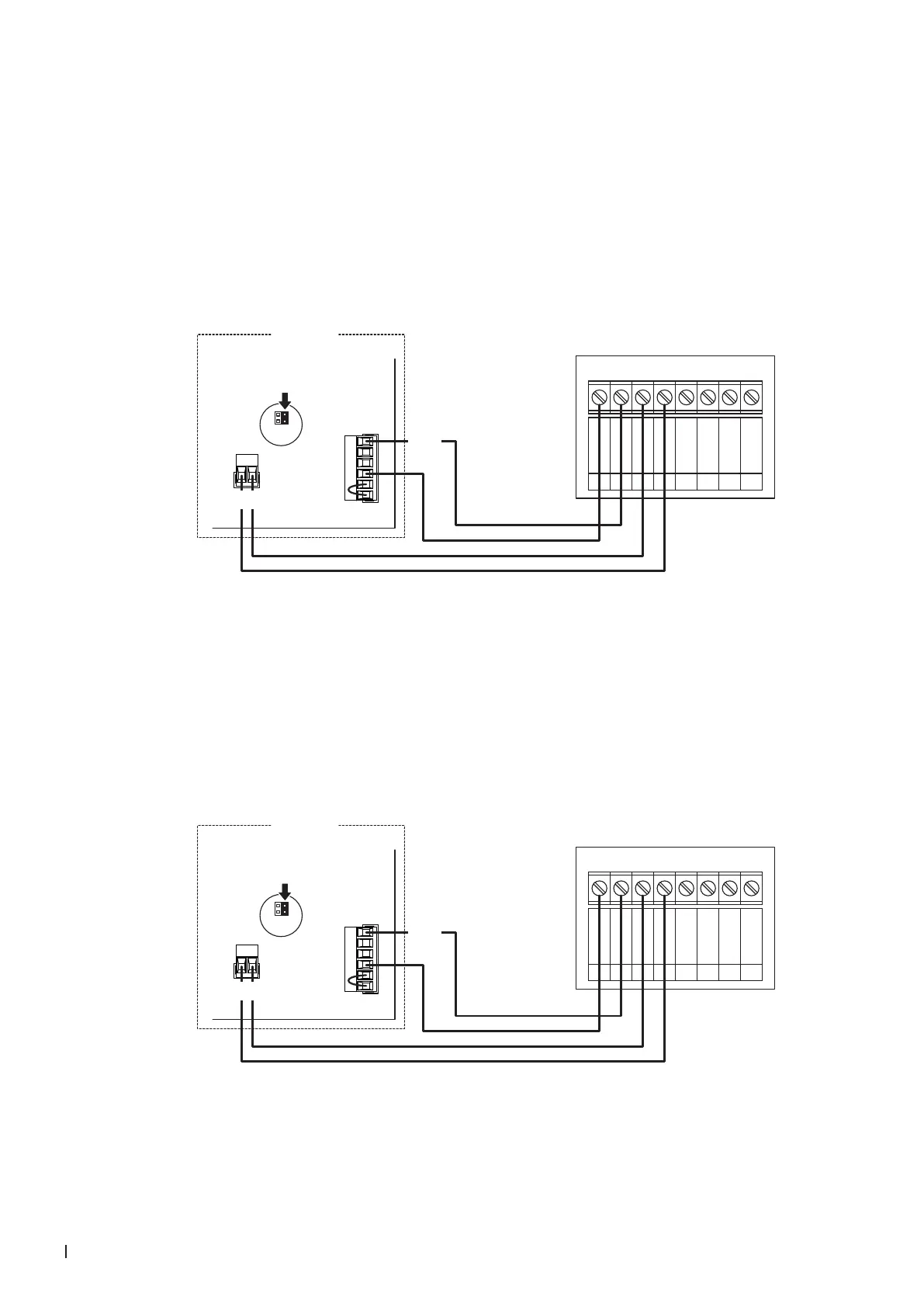
6.7.1 Connecting the CHD or CHD-NA to the Condair DL
1. Connect the Condair CHD or CHD-NA to the corresponding terminals on the driver board of the
Condair DL according to the wiring diagram below.
Note: The voltage supply of the CHD or CHD-NA is established via the terminals "24/10V" and "GND"
of the terminal block "X16" or via an external 24 V AC/DC voltage supply.
2. On the driver board of the Condair DL: set a Jumper on JP4-24V and remove the Jumper on JP5-
10V (if a jumper is set).
X1
X16
JP5: 10V
JP4: 24V
24/10 V
TMP
GND
HUM
24V E
Enable
CHD / CHD-NA
0V / GND
1
24V AC/DC
2
DO1
3
DO1
4
DO2
5
DO2
6
RT
7
RT
8
24 VDC
SC2
SC1
Condair DL
Driver board Condair DL
6.7.2 Connecting the CHD or CHD-NA to the Condair ME
1. Connect the Condair CHD or CHD-NA to the corresponding terminals on the driver board of the
Condair ME according to the wiring diagram below.
Note: The voltage supply of the CHD or CHD-NA is established via the terminals "24/10V" and "GND"
of the terminal block "X16" or via an external 24 V AC/DC voltage supply.
2. On the driver board of the Condair ME: set a Jumper on JP4-24V and remove the Jumper on JP5-
10V (if a jumper is set).
X1
X16
JP5: 10V
JP4: 24V
24/10 V
TMP
GND
HUM
24V E
Enable
CHD / CHD-NA
0V / GND
1
24V AC/DC
2
DO1
3
DO1
4
DO2
5
DO2
6
RT
7
RT
8
24 VDC
SC2
SC1
Condair ME
Driver board Condair ME

Table of Contents

Related product manuals