EasyManua.ls Logo

Daikin LXE10E136 - Diagrams and Fuse Protection

Daikin LXE10E136
172 pages
Print Icon
To Next Page IconTo Next Page
To Next Page IconTo Next Page
To Previous Page IconTo Previous Page
To Previous Page IconTo Previous Page
Loading...
7-5
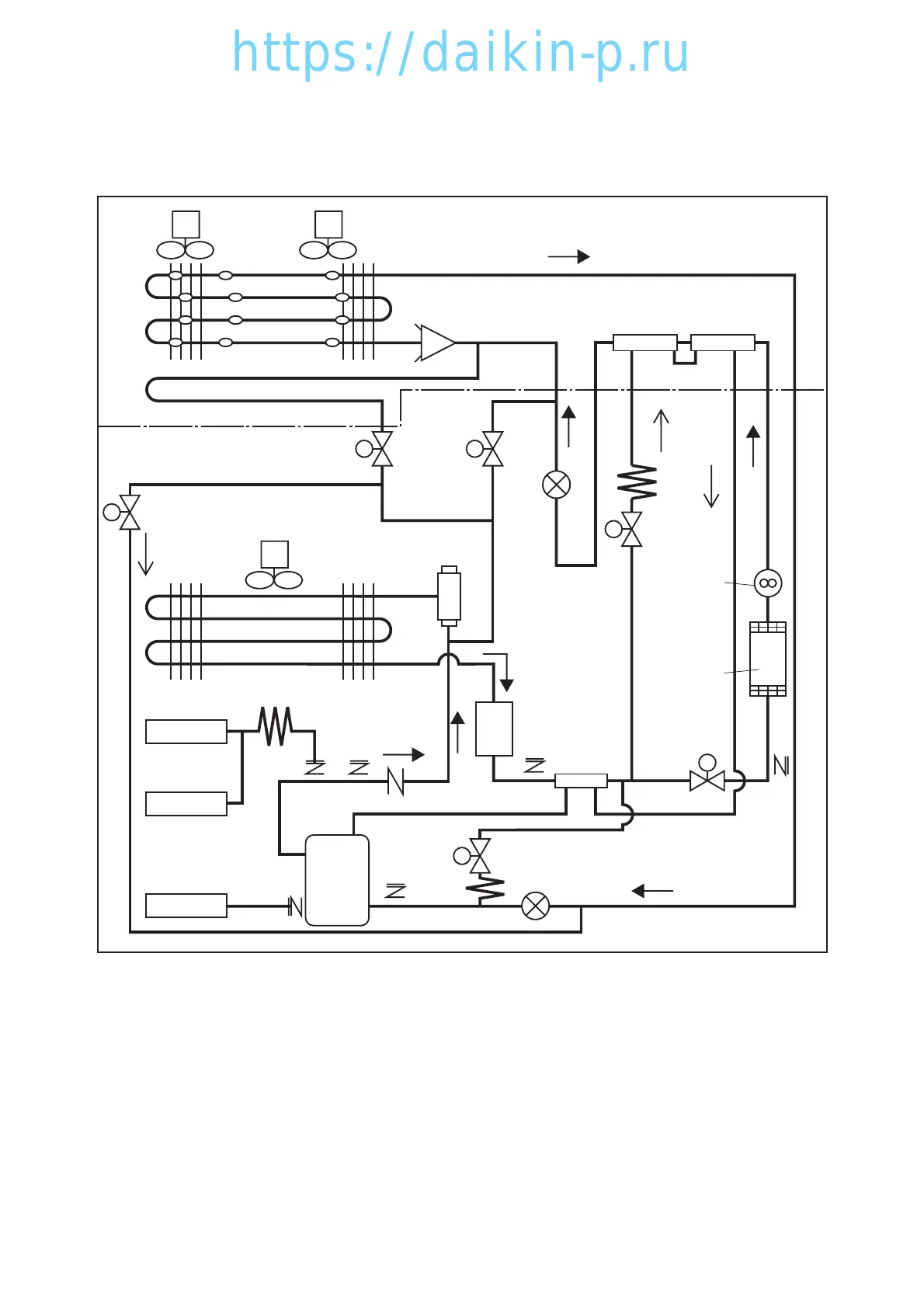
7.9 Piping diagram
LXE10E
M EFM1
Evaporator
A/C Condenser
Drain Pan Heater
Service valve
Liqiud
moisture
indicator
Dryer
Service valve
Check valve
Service
valve
Economizer
heat exchanger
DSV
BSV
CFM
HPS
HPT
ISV
SMV
LSV
Reciever
Compressor
LPT
DPR
M
HSV
EV
ESV
M EFM2
EV :
Electronic Expansion Valve
SMV:Suction Modulation Valve DPR:Discharge pressure regulator
LSV :Liquid Solenoid Valve HSV:Hot Gas Solenoid Valve
DSV:Defrost Solenoid Valve ISV :Injection Solenoid Valve
ESV:Economizer Solenoid Valve BSV :Discharge Gas Bypass Solenoid Valve
07LXE10E100以(1-8白)E.qx08.9.33:03PMページ7-5
https://daikin-p.ru

Table of Contents

Related product manuals