EasyManua.ls Logo

Deep Sea Electronics Plc 5210 - Typical Wiring Diagram

Deep Sea Electronics Plc 5210
55 pages
Print Icon
To Next Page IconTo Next Page
To Next Page IconTo Next Page
To Previous Page IconTo Previous Page
To Previous Page IconTo Previous Page
Loading...
DSE Model 5210 Automatic Start Engine Management and Instrumentation System Operators Manual
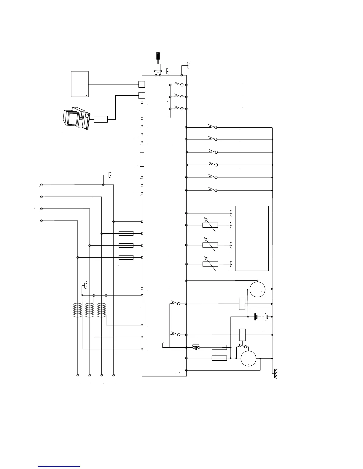
12 TYPICAL WIRING DIAGRAM
To plant supply +ve
Crank
Starter
motor
Battery
Charge
alt.
WL
F
F
Fuel
Emergency
stop
internal emergency stop
Configurable auxiliary input 1
Configurable auxiliary input 2
Configurable auxiliary input 3
Configurable auxiliary input 4
Configurable auxiliary input 5
L1
L2
L3
N
L
O
AD
F2A F2A F2A
+
Supply for
controller
L1 L2 L3 N
These ground connections must be
on the engine block and must be
a sound electrical connection
to the sender bodies.
The wire to terminal 47 must not
be used to provide a ground
connection to any other device.
Coolant temp. sender
Fuel level sender
RS485
Optional
9 way D
Optional
RS232
5210 controller
Optional
CanBus
Not connected
Output expansion
157 relay board
or
548 annunciator
5200 series
configuration software
810 interface
810
157/548
Ground screen
at one end onl
y
Functional
Earth
MPU
17
18
16
6 7 8
1413
12
1110
474645
Oil pressure sender
449
4
531 2
39
40
41
42
43
CT
common
CT
Earth
35
36 37 38
20 21
22
23 24 25 26
Configurable auxiliary input 6
15
Configurable auxiliary output 1
Configurable auxiliary output 2
Configurable auxiliary output 3
SCR A
BCOM H
L
Not connected
Not connected
19
5210 OPERATING MANUAL ISSUE 2 21/05/2003 AM
42

Table of Contents

Related product manuals