EasyManua.ls Logo

Imaje S8 Classic - Ink Circuit: S8 Classic (Without Condenser)

Default Icon
142 pages
Print Icon
To Next Page IconTo Next Page
To Next Page IconTo Next Page
To Previous Page IconTo Previous Page
To Previous Page IconTo Previous Page
Loading...
A20733 B0 7
Presentation
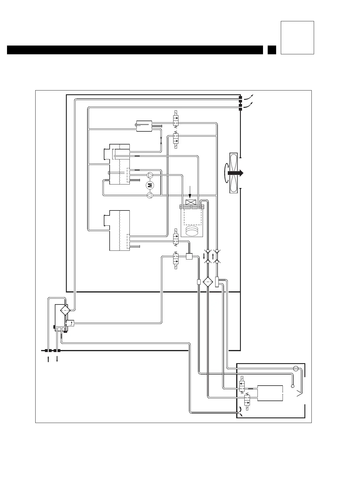
1.4 Ink circuit: S8 Classic (without condenser)
1
2
3
6
5
4
22
21
23
24
25
18
19
20
12
13
14
15
910
16 17
11
87
1- Air network
2- Outlet for head drying kit
3- Head pressurization outlet
4- Air filter
5- Permanent filter drain
6- Regulated 4 bar outlet
7- Additive tank
8- Ink tank
9- Vacuum pump
10-Pressure pump
11-Viscometer
12-Nozzle rinsing electrovalve
13-Antipulse
14-Ink filter
15-Pressure / temperature sensor
16-Additive addition electrovalve
17-Viscometer electrovalve
18-Head filter
19-Self-blocking unions
20-Ventilation
21-Pressure electrovalve
22-Drain electrovalve
23-Cannon
24-Recuperation gutter
25-Nozzle rinse spray
Print head

Table of Contents

Related product manuals