EasyManua.ls Logo

Joyner TROOPER-T2 - Shift Control Machinsm

Joyner TROOPER-T2
225 pages
Print Icon
To Next Page IconTo Next Page
To Next Page IconTo Next Page
To Previous Page IconTo Previous Page
To Previous Page IconTo Previous Page
Loading...
176
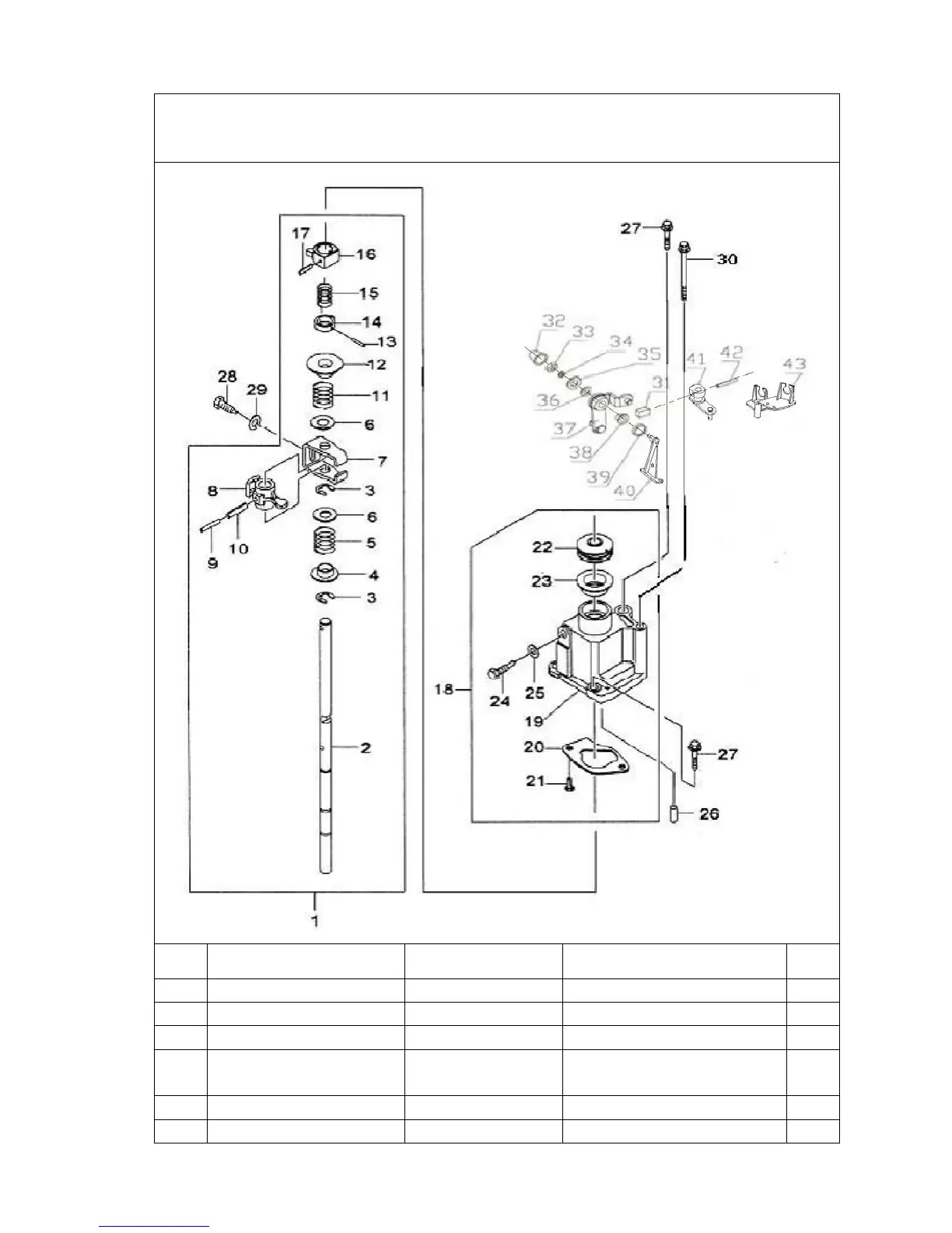
5 SHIFT CONTROL MACHINSM
Ref
ERP code
Part No. Part Description Qty
1
02.DLJ.5T071702100A 5T071702100A Shiftselect shaft assy
1
2
02.DLJ.5T071702101A 5T071702101A Shiftselecting shift
1
3
02.DLJ.QR5121702214 QR5121702214
Snap ring of shift interlock 3
4
02.DLJ.5T071702102 5T071702102 Release sprig seat of
1
ST
&2
ND
gear 1
5
02.DLJ.5T071702103 5T071702103
Release sprig of 1
ST
&2
ND
gear 1
6
02.DLJ.5T071702104 5T071702104 Springstop plate
2

Table of Contents

Related product manuals