EasyManua.ls Logo

JUKI SC-20 - Page 87

JUKI SC-20
92 pages
Print Icon
To Next Page IconTo Next Page
To Next Page IconTo Next Page
To Previous Page IconTo Previous Page
To Previous Page IconTo Previous Page
Loading...
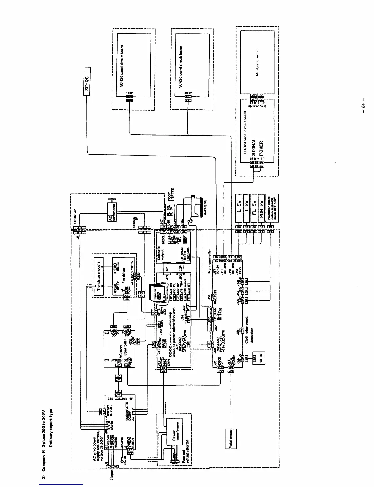
3)
Company
H
3-pha«e
200
to
240V
Ordinary
export
t\'pe
AC
servo
power
supply
and
current,
voltage
detector
Acaoov
eCARTH
eg
-aEAUTM
E/fiTH
n
Fuse
and
Power
transformer
u.v.v
Pedal
sensor
Dcsaov
U.V.H.
DC280V.RTN
a
DCSSV
SAC
servo
Controller
»
DC280V
m
DCRTO
DC26V
DC-OC
converter
arxl
sewing
machine
power
solenoid
output
J43
«»V.SG»0
PVFAL.-I8V
J34
laV.tXD.inW
TO BASE
msi
OEJ
Transistor
module
Pre
driver
rBPljas
BR
nanatfe
fu
IM1J37
VP
[MIdlS
TON
nanjjy
fgnjAO
BT
l-BP-4
Solenoid
output
brsol
tP.iniM
TG.TG
Mam
controller
J31
PEDAL
VB.SW
'j52
'BP.IXJWtnM
«BV.SGtO
TO.TG
PWFAL.«8V
TO
BASE
*iav.l.ED.RTN
Cloth
edge
sensor
detection
J67
SC-20
J63
ttw
HOnOR
AC
iservomotor
R.
SOL
Ft.
SU
FOOT
MACHIhE
FL
SW
PDH
SW
Production
control
•ystsm
automMk
powtrOFF
USW
1
SC-120
ponel
circuit
board
SC-320
panel
circuit
board
= SIGNAL 1 =
62
=
POWER
-
84
-
SC-220
panel
circuit
board
Membrane
switch
From the library of: Superior Sewing Machine & Supply LLC

Table of Contents

Related product manuals