EasyManua.ls Logo

Komatsu 830E - Page 388

Komatsu 830E
783 pages
Print Icon
To Next Page IconTo Next Page
To Next Page IconTo Next Page
To Previous Page IconTo Previous Page
To Previous Page IconTo Previous Page
Loading...
J6-8 Rockwell Armature Speed Rear Disc Brakes J06020
8. Return spring force indication, Step 6, should be
a minimum of 180 lbs. (808 N) when fully com-
pressed in the piston subassembly. Although suf-
ficient force will still exist to return the piston
when force is as low as 135-140 lbs. (606- 628
N), and under emergency conditions may con-
tinue to be used, it is recommended that the pis-
ton assembly be disassembled and the spring
replaced. Return spring (14, Figure 6-7) should
then be inspected for evidence of permanent set.
NOTE: Whenever a spring is found to exert too low a
force, it is probable that all other return springs from the
same brake assembly will measure the same low
value. High brake temperature can cause permanent
spring set, hardening of piston seals and blue coloring
of lining backer plates.
Grip Force
This is the force that is required to make the pair of grip
assemblies (6, Figure 6-7) slip on return pin (10). Grip
force should always be a minimum of approximately
two times the return spring force. The slip force of a
pair of grips will normally measure between 400 (1779
N) and 800 lb. (3558 N). If it is necessary to measure
force required to slip the return pin in grip assemblies
while installed in this piston assembly, it will be neces-
sary to provide several special tools, such as those
illustrated in Figure 6-9 & 6-10 or tools that will perform
equivalent functions. Special tool as shown in Figure 6-
9, (calibrated spring pod) need not be provided if a
hydraulic press is available with a pressure gauge cali-
brated to read pounds of force exerted by the ram. A
typical hydraulic press with an effective ram area of
3.53 sq. in. (22.7 cm
2
will exert a force of 400 lb. (1779
N) at a pressure reading of 113 psi (779 kPa) and 800
lb. (3558 N) at a pressure reading of 226 psi (1558
kPa). Gauge readings of 110 psi (758 kPa) minimum
and 230 psi (1558 kPa) maximum will be sufficient for
the measurement of grip force. A gauge of about 500
psi (3447 kPa) should be used, with a shutoff valve
provided between pump and gauge to protect gauge
from damage when press is used for higher pressure
duty. Pump pressure should be applied slowly. Where
a hydraulic press is not available, refer to illustration in
Figure 6-10 for special tool, (or similar), used in con-
junction with a standard arbor press, to make grip force
measurements. To make grip force measurements,
use the special tools illustrated in Figures 6-9 & 6-10.
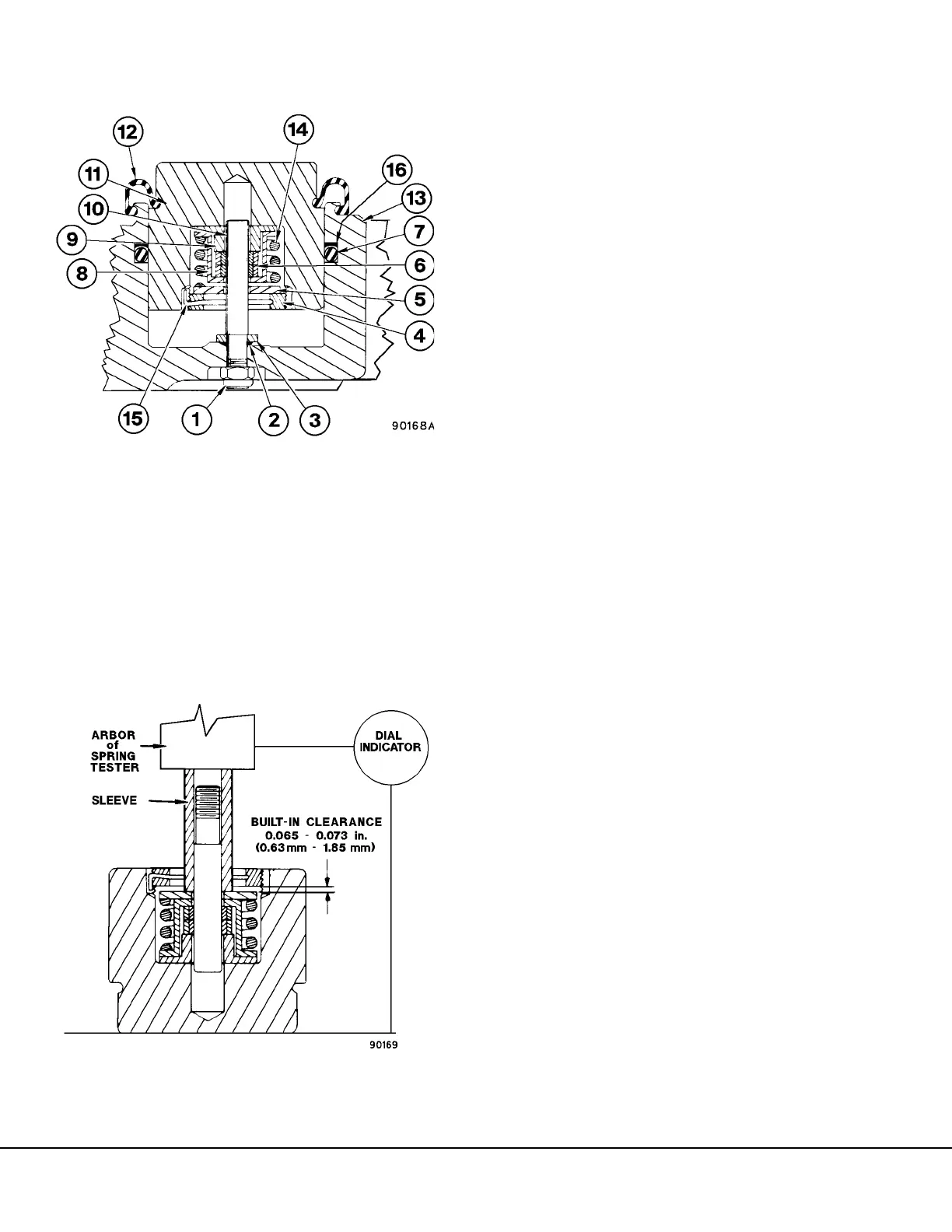
FIGURE 6-7. DISK BRAKE PISTON ASSEMBLY
FIGURE 6-8. CHECKING SPRING FORCE AND
BUILT-IN CLEARANCE ADJUSTMENT
1. Return Pin
2. O-Ring
3. Washer
4. Retaining Ring
5. Spring Retainer
6. Grip Assembly
7. O-Ring
8. Outer Spring Guide
9. Inner Spring guide
10. Return Pin
11. Piston
12. Dust Shield
13. Brake Caliper
14. Piston Return Spring
15. Lockwire Ring
16. Backup Ring

Table of Contents

Other manuals for Komatsu 830E

Related product manuals