EasyManua.ls Logo

Konica Minolta 7155 - Page 34

Konica Minolta 7155
663 pages
Print Icon
To Next Page IconTo Next Page
To Next Page IconTo Next Page
To Previous Page IconTo Previous Page
To Previous Page IconTo Previous Page
Loading...
MAIN BODY
1-2
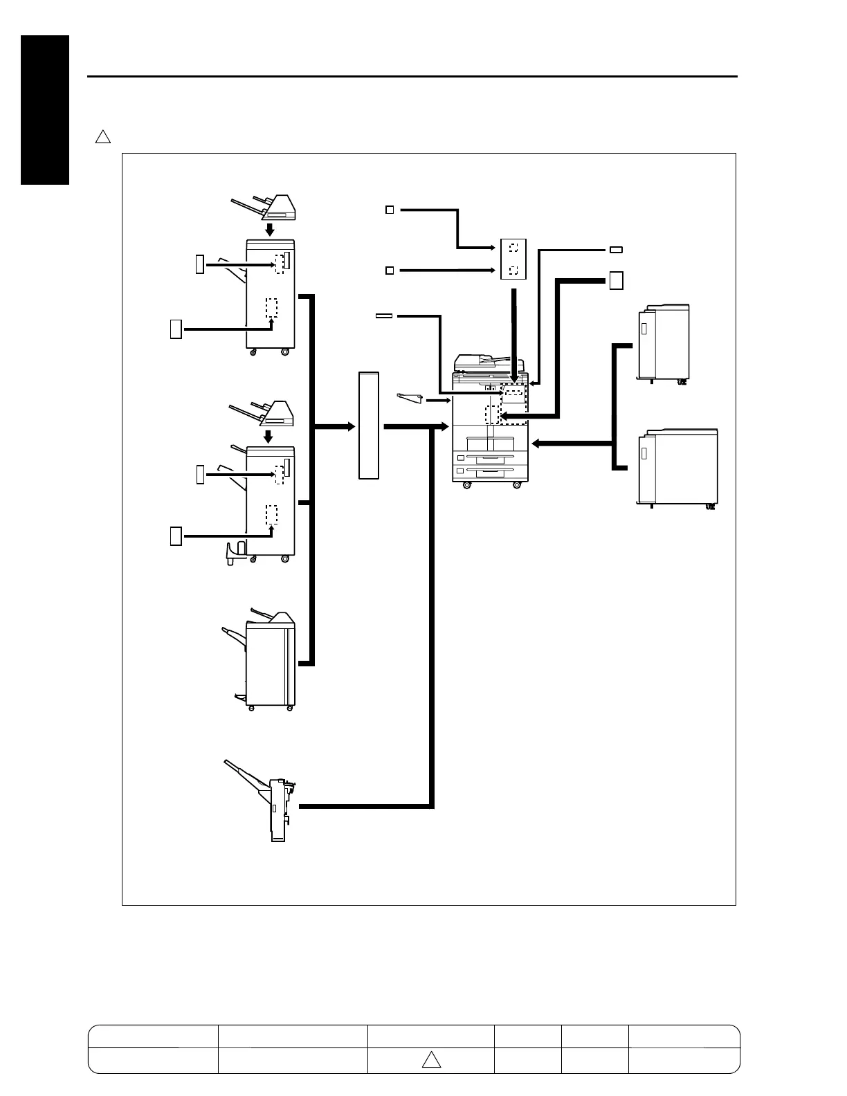
1 OUTLINE
In the case of the 7255/7272
7272ma1001
Adapter for PZ
[PZ-108A-kit]
Adapter for PZ
[PZ-108A-kit]
Shift tray
[SF
-101]
LCT
[LT-402]
LCT
[LT-412]
Expansion memory unit
[MU-401/402]
Expansion memory unit
[MU-404/405]
Hard disk
[HD-105]
Finisher
[FS-110]
Finisher
[FS-210]
Finisher
[FS-111]
Cover sheet feeder
[PI-110]
Cover sheet feeder
[PI-110]
Punch kit
[PK-110/120]
Punch kit
[PK-110/120]
Printer controller
[IP-511Type-A]
Key counter
Paper exit
tray
Puncher with
Z-folding function
[PZ-108/109]
PS3 option
[PS-351Type-A]
MODEL MANUAL REVISED EDITION DATE PAGE METHOD
SERVICE MANUAL Dec. 2003
7155/7165/7255/7272
1-1-1 ADDITION
4
4

Table of Contents

Related product manuals