EasyManua.ls Logo

LG multi V PLUS - Page 229

LG multi V PLUS
373 pages
Print Icon
To Next Page IconTo Next Page
To Next Page IconTo Next Page
To Previous Page IconTo Previous Page
To Previous Page IconTo Previous Page
Loading...
Service Manual 229
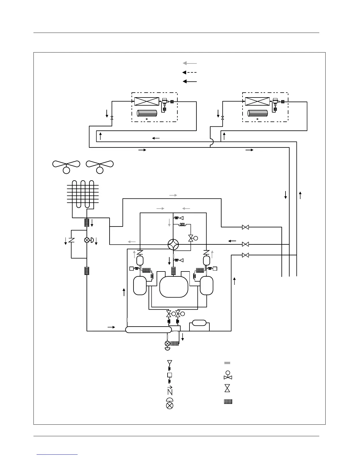
Piping Diagrams
4.3.1 Cooling Operation(Series)
INV : Inverter
Comp. : Compressor
LEV : Linear Expansion Valve
O/S : Oil Separator
Accum. : Accumulator
:High temperature / High pressure liquid
:High temperature / High pressure gas
:Low temperature / Low pressure gas
Heat Exchanger
Fan
lndoor unit
LEV
Filter
Filter
Heat Exchanger
Fan
lndoor unit
LEV
Filter
Filter
H/G
IM FAN IM FAN
Gas pipe
Liquid pipe
O/S
Drier
Liquid Injection
O/S
Pressure sensor
Pressure switch
Check valve
LEV
Thermistor
Solenoid valve
Service valve
Strainer
High/Low Pressure Common
Sub Outdoor Unit Liquid Pipe
Sub Outdoor High/Low Pressure Common Pipe
Sub Outdoor Unit Gas Pipe
Inv
Comp
Normal
Comp
S
S
S
Accum.
S

Table of Contents

Related product manuals