EasyManua.ls Logo

Matrix Vision mvBlueFOX - Page 115

Matrix Vision mvBlueFOX
255 pages
Print Icon
To Next Page IconTo Next Page
To Next Page IconTo Next Page
To Previous Page IconTo Previous Page
To Previous Page IconTo Previous Page
Loading...
108 CONTENTS
Figure 37: Settings to test the general trigger functionality
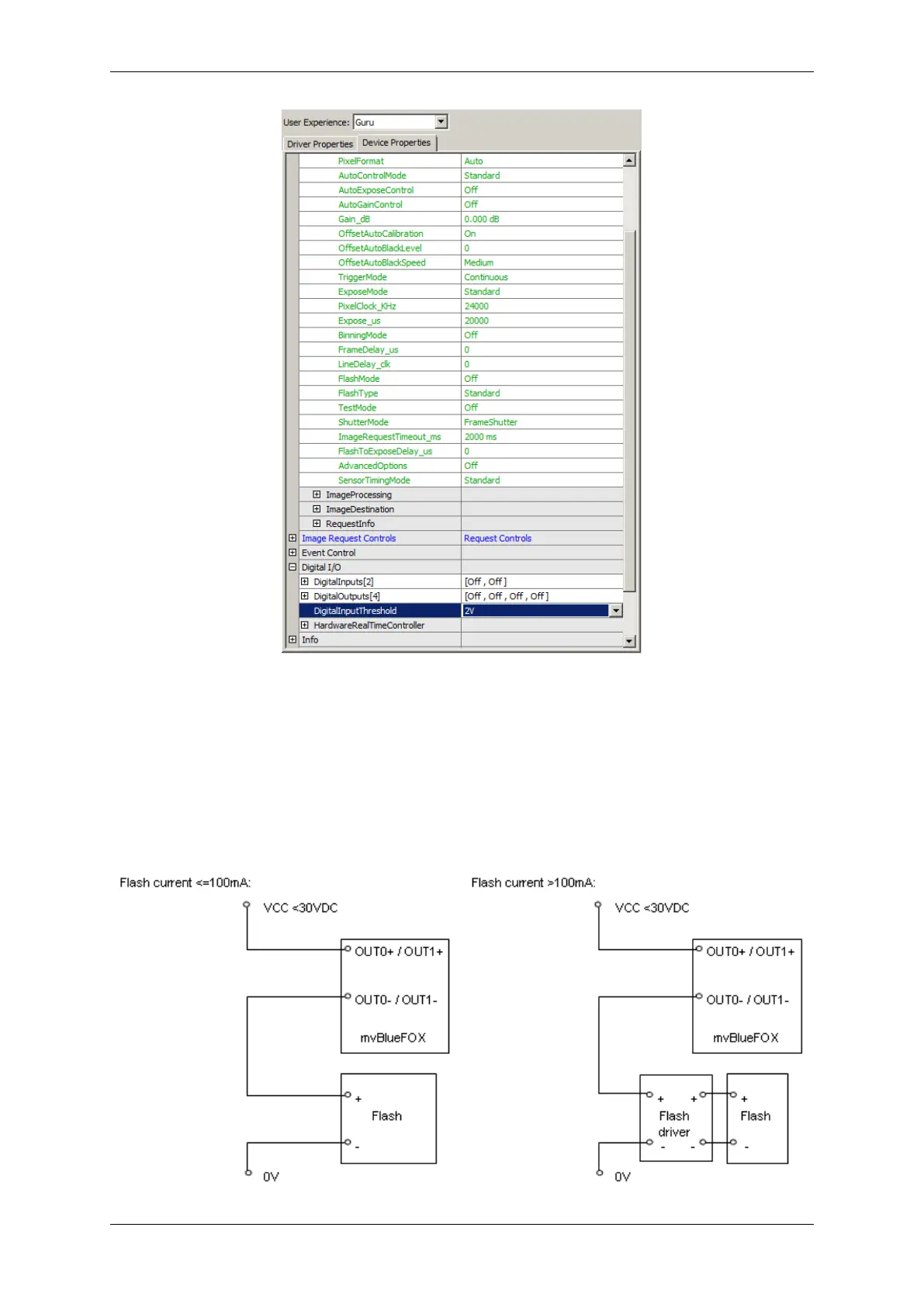
External flash signal
For supplying flash with control signal use any digital output Out0 (pin 7 and 2) or Out1 (pin 8 and 3) on 9 pin D-Sub
connector.
MATRIX VISION GmbH

Table of Contents

Related product manuals