EasyManua.ls Logo

Megger TTR310 - Three-Phase Transformer Connections

Megger TTR310
130 pages
Print Icon
To Next Page IconTo Next Page
To Next Page IconTo Next Page
To Previous Page IconTo Previous Page
To Previous Page IconTo Previous Page
Loading...
M
AVTMTTR310 Rev 8 May 2016
22
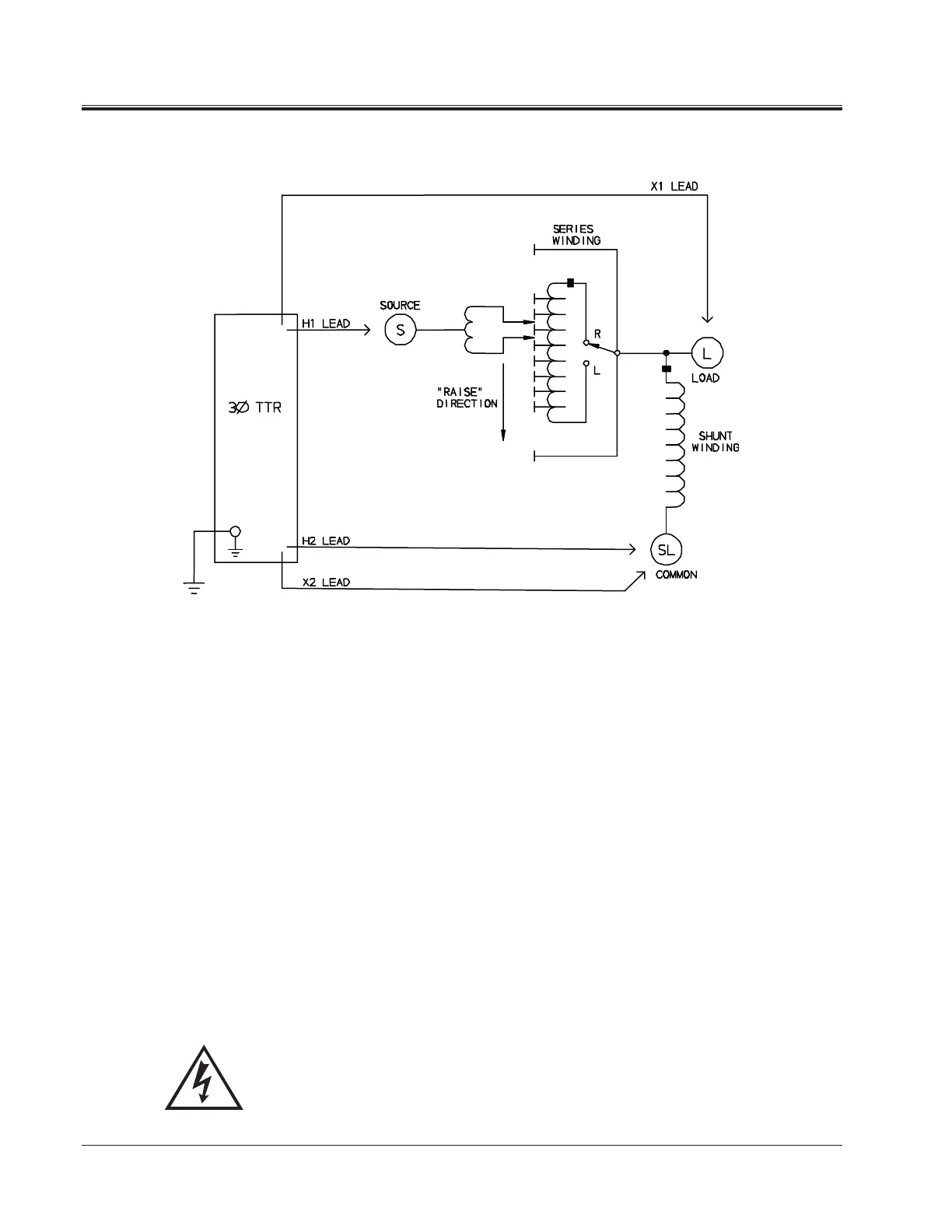
Figure 5-4. Setup for Testing Single-Phase, Type B (Inverted Design) Step Voltage Regulator
Three-Phase, Two-Winding Transformers
Perform the following setup procedure for three-phase, two-winding
transformers:
1. Connect the wing-nut ground terminal of the test set to a low-impedance
earth ground using the 15 ft (4.6 m) ground lead supplied.
2. Connect the three-phase test cables to the respective H and X receptacles of
the test set. Make sure that the connectors are screwed tight to the
receptacles.
3. Connect the heavy-duty clips marked H0, H1, H2, and H3 of the test lead to
the corresponding (high-voltage winding) terminals of the transformer under
test.
4. Connect the heavy-duty clips marked X0, X1, X2 , and X3 of the test lead to
the corresponding (low-voltage winding) terminals of the transformer under
test.
WARNING
Never interchange connections between the high- and low-
voltage transformer terminals. Failure to observe proper
connections will result in a safety hazard and may result in
damage to the test set or transformer.

Table of Contents

Related product manuals