EasyManua.ls Logo

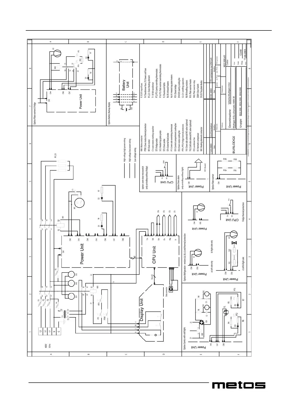
Metos Multigen - 60. Wiring Diagrams

Metos Multigen
56 pages
Print Icon
To Next Page IconTo Next Page
To Next Page IconTo Next Page
To Previous Page IconTo Previous Page
To Previous Page IconTo Previous Page
Loading...
12.09.05 rev 1.0
55
Wiring diagram MultigenII_Eu_400V3F

Table of Contents

Related product manuals