EasyManua.ls Logo

Metos Multigen - Page 56

Metos Multigen
56 pages
Print Icon
To Previous Page IconTo Previous Page
To Previous Page IconTo Previous Page
Loading...
12.09.05 rev 1.0
56
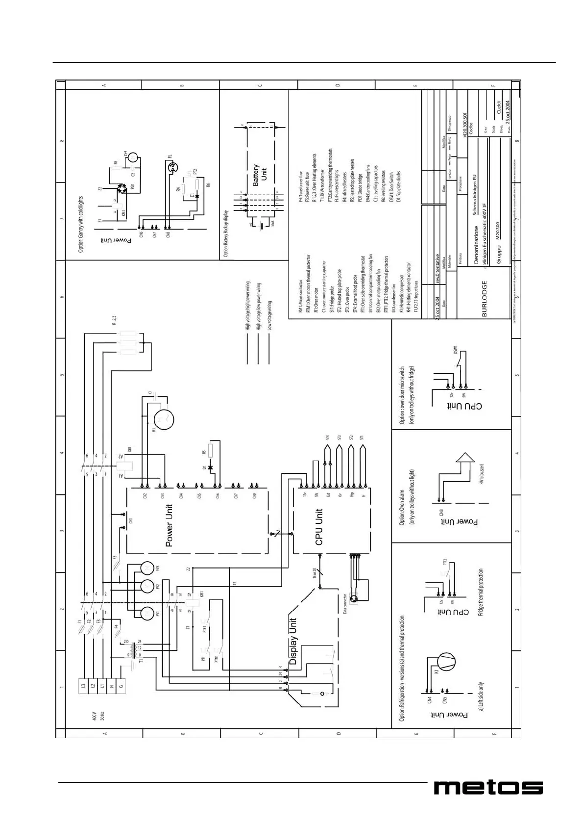
Wiring diagram Minigen_Eu_400V3F

Table of Contents

Related product manuals