EasyManua.ls Logo

Mitsubishi CR751-D - CR751 Controller Safety Wiring Examples (Part 3); Wiring Example 4: Dual Controller Interlock Setup; Wiring Example 5: Safety Relay Connection Method

Mitsubishi CR751-D
88 pages
Print Icon
To Next Page IconTo Next Page
To Next Page IconTo Next Page
To Previous Page IconTo Previous Page
To Previous Page IconTo Previous Page
Loading...
2Unpacking to installation
2-25
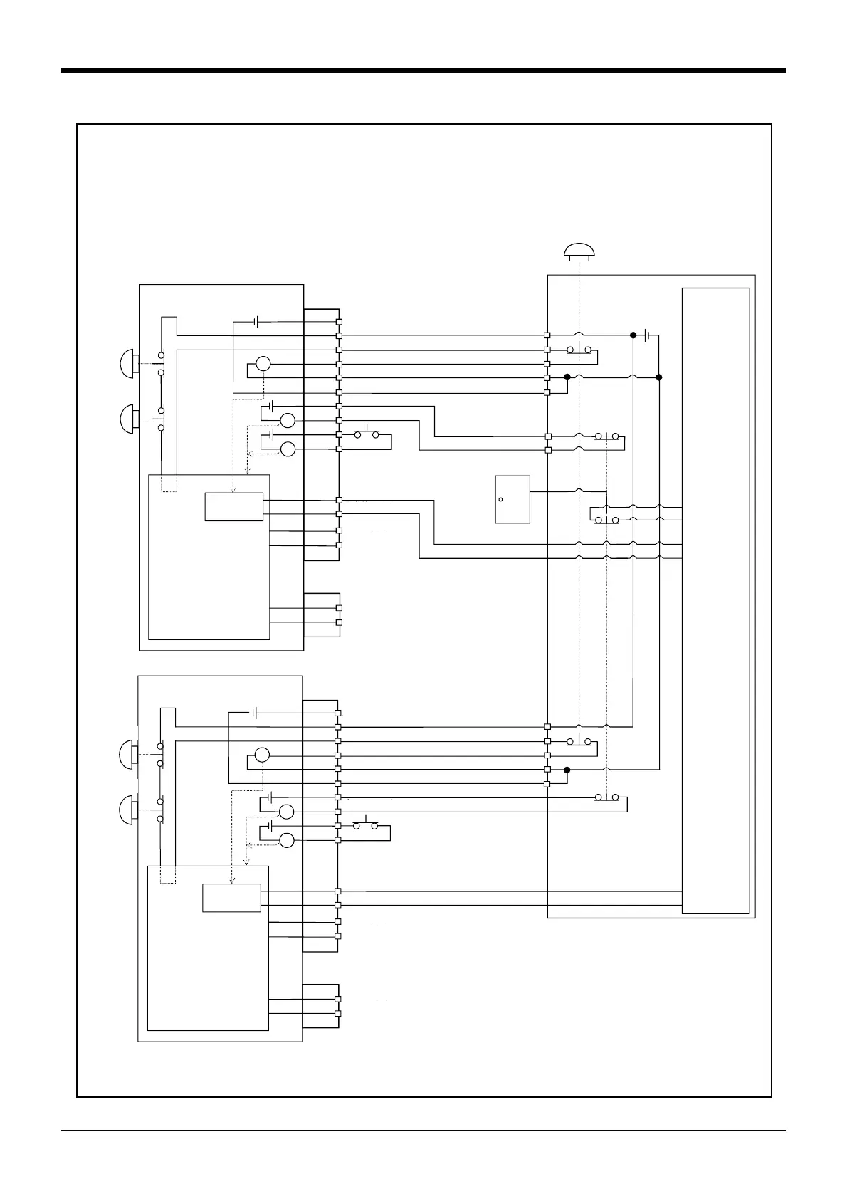
Fig.2-17 Example of safety measures (Wiring example 4)
OP非常停止
ボタン
TB非常停
ボタン
辺装置
の非常停
出力
辺装置内部
非常停止
周辺装置
非常停止ッチ
(4接イプ
安全柵のドア
ドア出力
監視
周辺
の非
出力
周辺装置
24V
CNUSR2
内部非止回
未接
常停止出
モー
RA
RA
RA
}
ドチ入力
16/17
41/42
エラー
}
監視
監視
CNUSR2
内部非止回路
未接
常停止出
モー
RA
RA
RA
}
ドチ入力
16/17
41/42
エラー
}
1
CNUSR11/CNUSR12
2
3
4
5
6
7
8
9
10
13
14
11
12
1
CNUSR11/CNUSR12
2
3
4
5
6
7
8
9
10
13
14
11
12
OP非常停止
ボタ
TB非常停
ボタ
イネンク
デ
イネンク
デ
内部電源 24V
内部電源 24V
安全リレ
安全リ
Controller #1
*5) Refer to Standard specification manual for the enabling device.
*6) The emergency stop button of the robot controller. (Only specification with the operation panel.)
*7) The emergency stop input detection relay uses the controller’s internal safety relay control. If the emergency stop input detection
relay is switched OFF, emergency stop is detected and the safety relay is also switched OFF.
Power supply in the robot
controller 24V
OP
Emer
-
gency stop
button
TB
Emer
-
gency stop
button
Not connected
Enabling
device
Mode output
Error output
Emergency stop output
Safety relay
Internal emergency
stop circuit
Emergency stop switch
(2- contact type)
Peripheral equipment
Safety fence
door
Power supply
24V
*1)
*2)
*3)
*6)
*4)
*5)
*7)
Monitor
Monitor
Circuit
Door switch input
Not connected
<Wiring example 4>: Connect the emergency stop switch of peripheral equipment, and the door switch to two controllers, and it
interlocks. Connect the enabling device to the robot controller.The power supply for emergency stop input
uses the power supply of peripheral equipment. Monitor the emergency stop state by the peripheral
equipment side.
<Operation of the emergency stop>
If the emergency stop switch of peripheral equipment is pushed, the robot will also be in the emergency
stop state. And, if the emergency stop switch of OP or T/B is pushed in the state of the power of con
-
troller OFF, peripheral equipment state can be the emergency stop also.
Monitor
Door switch input
Enabling
device
Emergency stop output
Power supply in the robot
controller 24V
Safety relay
TB
Emer
-
gency stop
button
*3)
OP
Emer
-
gency stop
button
*6)
Controller #2
*1) Each of the connectors, CNUSR11 and CNUSR12, are assigned with
the same pin number, creating 2 systems in each terminal. It is
absolutely necessary to connect the 2 systems.
*2) You can see in the diagram that connector CNUSR2 has 2 terminals
and 2 systems (16/17 indicates 2 terminals at pin number 16 and
pin number 17). It is absolutely necessary to connect the 2
systems.
*3) The T/B emergency stop button connected with the controller.
*4) Emergency stop input relay.
Mode output
Error output
Internal emergency
stop circuit
*1)
*2)
*7)
*4)
*5)

Table of Contents

Related product manuals